○若狭消防組合査察規程
| (平成7年3月22日訓令第1号) |
|
目次
第1章 総則(第1条・第2条)
第2章 査察
第1節 査察の基本(第3条-第6条)
第2節 業務管理(第7条-第11条)
第3節 査察対象物の区分と査察種別(第12条・第13条)
第4節 査察員(第14条・第15条)
第5節 査察計画(第16条-第19条)
第6節 査察執行(第20条-第24条)
第7節 1号査察および2号査察(第25条-第35条)
第8節 特別査察(第36条)
第9節 臨時査察(第37条)
第10節 警防査察(第38条)
第11節 資料提出および報告徴収等(第39条-第42条)
第12節 査察関係資料(第43条)
第3章 屋外の火災予防措置(第44条-第48条)
第4章 雑則(第49条-第51条)
附則
第1章 総則
(趣旨)
第1条 この規程は、消防法(昭和23年法律第186号。以下「法」という。)に基づく査察関係事務の執行および事務処理について必要な事項を定めるものとする。
(用語の定義)
第2条 この規程において次の各号に掲げる用語の定義は、当該各号に定めるところによる。
(1) 査察 法第4条または第16条の5の規定に基づき消防対象物または貯蔵所等に立ち入り、その位置、構造、設備および管理の状況ならびに危険物の貯蔵、取扱い状況について検査および質問を行い、火災予防上の欠陥事項について関係者に指摘し、その是正を促す作用をいう。
(2) 査察行政 査察を基点とし行政措置権の行使としての命令、代執行または告発措置を含む行政作用の総称をいう。
(3) 政令対象物 消防法施行令(昭和36年政令第37号。以下「政令」という。)第6条に定める防火対象物をいう。
(4) 指定対象物 政令対象物のうち、政令第10条第1項各号に該当する防火対象物および複合用途防火対象物で同規定に該当する部分が存するものをいう。
(5) 危険物製造所等 法第10条に規定する危険物の製造所、貯蔵所および取扱所ならびに危険物を仮に貯蔵し、または取り扱う場所をいう。
(6) 危険物運搬車両 危険物を運搬する車両をいう。
(7) 少量危険物貯蔵取扱所 法第9条の4の規定に基づき、危険物の規制に関する政令(昭和34年政令第306号。以下「危政令」という。)別表第3で定める数量の5分の1以上指定数量未満の危険物を貯蔵し、または取り扱う場所をいう。
(8) 指定可燃物貯蔵取扱所 危政令別表第4で定める数量以上の指定可燃物を貯蔵し、または取り扱う場所をいう。
(9) 高圧ガス関係施設等 法第9条の3および若狭消防組合火災予防条例(昭和48年若狭消防組合条例第6号。以下「条例」という。)第52条の3の規定に基づく高圧ガス、その他のガス、核燃料物質等および毒・劇物を貯蔵し、または取り扱う関係施設をいう。
(10) 危険物施設等 第5号から前号までのものをいう。
(11) 査察対象物 第3号から第8号までのものをいう。
(12) 予防担当員 予防業務を担当する職員をいう。
(13) 査察員 査察に従事する職員をいう。
(14) 表示対象物 査察対象物のうち、若狭消防組合防火基準適合表示に関する要綱(平成26年本部訓令第5号)第3条に該当する防火対象物をいう。
第2章 査察
第1節 査察の基本
(立入検査権の行使)
第3条 消防長または消防署長(以下「署長」という。)は、査察の目的を達成するため査察対象物の用途、規模、収容人員および使用実態等から判断し、出火危険、人命危険および延焼拡大危険(以下「火災危険」という。)等、行政上必要と認めた消防対象物に対し適切に立入り検査を実施し、積極的に安全の確保を図らなければならない。
(改善指導および行政措置権の行使)
第4条 消防長または署長は、査察によって発見した法令違反およびその他の不備欠陥事項(以下「不備欠陥事項等」という。)に対する改善指導に当たっては、当該内容を関係者に対して直接具体的に指摘し、かつ、十分な指導を行い、関係者の理解と認識によって自主的な履行がなされるよう努めなければならない。
2 行政指導によって関係者の自主的な履行による安全確保が期待できない場合にあっては、その原因を追求するとともに行政指導等の限界等を見極め、適時適切な判断により行政措置権行使への移行等、節度ある行政対応をしなければならない。
(自主管理の活用)
第5条 査察に当たっては、消防対象物の関係者が自らの責任において、自主的にその安全を図るべきものであるとの認識に立って、法令義務の履行状況の確認等、自主管理の実効性に着目して実施するものでなければならない。
(査察と他法令)
第6条 消防法令以外の法令の防火に関する規定に違反し、かつ、火災予防上重大な火災危険が認められるものについては、主管行政庁に通知し、是正促進を要請するとともに、十分な連絡を図り、その改善指導に努めなければならない。
第2節 業務管理
(社会情勢への対応)
第7条 消防長または署長は、査察行政と行政責任とのかかわり合いを十分に認識するとともに、世論の動向等を洞察し、常に社会情勢に対応するよう努めなければならない。
(情報管理)
第8条 消防長または署長は、査察行政に係る情報については、集約および分析し、必要に応じて資料化を図り、査察行政上有効にその活用を図らなければならない。
2 査察執行等により得た情報については、適正に管理し消防活動等、消防行政上広くその活用が図られるよう努めなければならない。
(業務の効率化)
第9条 消防長または署長は、査察業務量および執行体制を勘案して、火災危険実態に着目した重点的な査察執行を図るとともに、関係者による自主管理の実績を活用する等、査察業務の効率化に努めなければならない。
(資質の向上)
第10条 消防長または署長は、消防対象物の複雑および多様化ならびに関係者等の知識および技術の高度化に対応し、査察員に対して教養の徹底、研究会の開催および自己啓発の助長等により、その資質の向上を図るよう努めなければならない。
(指導および監督)
第11条 消防長は、署長が行う査察業務について、指導および監督を行うものとする。
第3節 査察対象物の区分と査察種別
(査察対象物の区分)
第12条 査察対象物は、火災危険度および重要性に応じて1号対象物A、1号対象物B、2号対象物Aおよびその他の消防対象物に区分する。
2 署長は、管轄区域の査察対象物を査察対象物種別指定基準表(別表第1)に基づき区分するものとする。
3 署長は、前項の規定に基づき区分した査察対象物について、査察対象物一覧表(別表第2)を作成し、防火対象物等の実態数および現況把握を行うものとする。
(査察種別)
第13条 査察は、次の各号に定める種別により実施するものとする。
(1) 1号査察 1号対象物AおよびBに対して行う査察をいう。
(2) 2号査察 2号対象物Aに対して行う査察をいう。
(3) その他の査察 その他の消防対象物に対して行う査察をいう。
(4) 特別査察 1号対象物AおよびB、2号対象物Aならびにその他の消防対象物において地域的、季節的または社会的事情等により、用途等を限定し、その都度特別に査察計画を立てて行う査察をいう。
(5) 臨時査察 興業場、百貨店、大規模な小売店舗、競技場その他の消防対象物で、その使用状態が催物等の内容により特に平常時と異なった催物等で、火災等の発生により多数の人命に危険を及ぼすおそれがあると認められる場合に行う査察をいう。
(6) 警防査察 警防活動上の観点から行う査察をいう。
第4節 査察員
(責務)
第14条 査察員は、査察を行うために必要な知識および技術を修得し、適正な査察業務の推進を図るとともに、査察行政に対する信頼を高めるよう努めなければならない。
(査察員の指定)
第15条 署長は、所属職員のうちから次により査察員を指定し、査察業務を適正に行わせなければならない。
(1) 1号査察 予防担当員および署長が指定したもの
(2) 2号査察 予防担当員および署長が指定したもの
(3) その他の査察 予防担当員および署長が指定したもの
(4) 特別査察 署長が指定したもの
(5) 臨時査察 署長が指定したもの
(6) 警防査察 警防担当員および署長が指定したもの
第5節 査察計画
(査察計画の樹立要領)
第16条 署長は、査察対象物の自主管理状況を消防用設備等点検結果報告の活用要領(別記1)および製造所等定期点検記録の活用要領(別記2)に基づき判断するとともに、防火管理の適性度について十分配慮し、査察計画を樹立しなければならない。
2 署長は、査察計画の樹立に当たって、消防用設備等の点検報告が法令基準に従って行われていないものに対して、重点的に査察が執行できるよう配慮するものとする。
3 査察計画は、「棟」または施設ごとに樹立するものとする。ただし、次の各号に掲げる場合にあっては、事業所ごとに計画することができる。
(1) 同一事業所内に複数の査察対象物が存する場合
(2) 同一「棟」内に複数の事業所が存する場合
4 署長は、火災の発生状況または、社会情勢等により必要と認めた場合は、既定計画を変更し効果的な査察ができるよう配意しなければならない。
5 消防長は、特に必要と認めた場合は、署長に対して査察を実施させるものとする。
(年度査察計画)
第17条 署長は、若狭消防組合年度重点施策、地域の特殊性および季節的条件等を総合的に判断して、年度査察計画(様式第1号)を樹立し、毎年4月20日までに消防長に報告しなければならない。
(月中査察計画)
第18条 署長は、前条の規定により樹立した年度査察計画に基づき、月中査察計画(様式第2号)を樹立しなければならない。
(査察基準)
第19条 署長は、防火対象物の社会的重要性、危険性および違反内容の重大性が存する対象物に対する査察執行を最重点とするとともに、次に掲げる基準により査察を行うものとする。
(1) 1号対象物Aに対する査察執行については、次の対象物を重点として実施する。
ア 表示対象物
イ 政令別表第1第6項に掲げる防火対象物
ウ 危険物製造所等のうち、製造所、移送所、特定屋外タンク貯蔵所、給油取扱所(営業用に限る。)および化学反応工程を有する一般取扱所
(2) 1号対象物B、2号対象物Aに対する査察執行については、管轄区域内の情勢等に応じて実施する。
2 特別査察および臨時査察の執行については、消防長または署長が必要と認めた時に実施する。
3 警防査察の執行については、消防長または署長が警防査察の必要性を認めたときに実施する。
第6節 査察執行
(事前準備)
第20条 査察執行に当たっては、査察の事前検討事項(別記3)について事前に検討を行い、査察の効率的な執行を図るものとする。
(通告)
第21条 査察は、事前に通告を行わないで実施するものとする。ただし、行政上必要と認める場合にあっては、この限りでない。
(検査の着眼項目)
第22条 査察は、査察種別に応じて次の各号に定める検査の着眼項目を活用して実施するものとする。
(1) 1号査察 1号防火対象物査察の着眼項目(別記4―1~別記4―9)、危険物施設立入検査マニュアル(平成14年消防危第503号消防庁危険物保安室長通知)および全国消防長会危険物輸送車両の立入検査実施要綱(以下「立入検査実施要綱」という。)における立入検査結果通知書(第1号様式)の検査項目
(2) 2号査察 2号防火対象物査察の着眼項目(様式第5号)、2号少量危険物貯蔵取扱所査察の着眼項目(様式第6号)、立入検査結果通知書(様式第7号)および立入検査実施要綱における立入検査結果通知書(第2号様式)の検査項目
(3) 警防査察 警防査察の着眼項目(別記5)および警防活動上の支援情報資料となる項目等
(査察執行要領の基本)
第23条 査察執行に当たっては、消防計画および関係者が行った消防用設備等の点検記録、防火施設および火気取扱設備等の自主点検記録等を検閲および質問により確認し、その結果に基づき前条に規定する査察の着眼項目のうち、必要と認める項目について検査を行うものとする。
2 査察執行に当たっては、査察対象物の実態に応じて、特定の階、防火施設および火気取扱設備等の一部を限定し、または同種多数の検査箇所が存する場合は、適宜検査箇所を選定して検査を行うことができる。ただし、消防用設備等を検査する場合に当たっては、当該消防用設備等を構成する中枢部分の検査は、省略することができない。
3 査察執行に当たっては、消防用設備等の点検内容の適否について確認するとともに、関係者等が行う適正な自主管理の助長について十分に配慮するものとする。
4 消防用設備等および防火避難施設の検査に当たっては、火災の発生時を想定し消防用設備等および防火避難施設を関係者等に取扱いをさせ、有効に活用し得るか否かを確認するよう努めなければならない。
5 査察執行時、査察の着眼項目等に示す内容を確認し、不備欠陥事項等があると認めたときは、関係者に具体的に是正方法等について指導を行うものとする。
(査察執行時の留意事項)
第24条 査察執行に当たっては、法第4条および第16条の5の規定によるほか次の各号に留意するものとする。
(1) 関係者、防火管理者または危険物保安監督者等を立ち会わせること。
(2) 正当な理由がなく立入り、または検査を拒み、妨げまたは忌避する者がある場合は、査察の要旨を十分説明し、なお応じない場合は、関係者の忌避等の理由を確認するとともに査察を中止し、上司に報告すること。
(3) 感電、転落等の事故防止を図ること。
(4) 機器の操作については、関係者に行わせるほか、誤操作による消火剤の放出および機器の起動等に伴う事故防止を図ること。
(5) 関係者の民事紛争に関与しないこと。
第7節 1号査察および2号査察
(1号査察執行要領)
第25条 1号査察は、第23条および前条の規定によるほか、次の各号に定める要領により行うものとする。
[第23条]
(1) 前回で指摘した不備欠陥事項等の是正状況および消防対象物の変更等の状況を確認すること。
(2) 建築同意事務等の文書、危険物施設等の許可書類および消防計画、予防規程、防火対象物使用開始(変更)届出書、火を使用する設備等の設置の届出書およびその他関係ある図書を準備させてその活用を図ること。
(3) 消防活動面において、十分配慮して行うこと。
2 法第16条の5第2項の規定に基づく走行中の危険物移動タンク貯蔵所または危険物運搬車両に対する査察執行については、別に定める要領により行うものとする。
(2号査察執行要領)
第26条 2号査察は、第23条第5項、第34条および前条第1項に準じて行うものとする。
(関係者に対する査察結果の通知)
第27条 査察員は、査察の結果を査察対象物の関係者に対して、次の各号により通知するものとする。
(1) 1号対象物A 通知書(様式第9号)
(2) 1号対象物B 通知書(様式第9号)または立入検査実施要綱における立入検査結果通知書(第1号様式)(移動タンク貯蔵所に限る。)
(3) 2号対象物A 通知書(様式第9号)、立入検査結果通知書(様式第7号)(少量危険物移動タンク貯蔵所に限る。)または立入検査実施要綱における立入検査結果通知書(第2号様式)(危険物運搬車両に限る。)
2 前項の規定による通知に当たっては、違反事項を具体的に記載またはチェックし、関係者においてその内容が容易に理解できるよう配慮するものとする。
3 査察員は、査察対象物の特定の部分または特定の検査項目等について査察を実施した場合にあっては、その旨を検査結果とともに関係者に説示するものとする。
(立入検査結果通知書等の取扱要領)
第28条 立入検査結果通知書等は、次の各号に定める取扱要領によるものとする。
(1) 立入検査結果通知書等は、事業所または施設(複合用途防火対象物にあっては事業所)ごとに作成する。
(2) 立入検査結果通知書等は、2部作成して関係者への交付用と上司への報告用とする。
(査察結果の報告および記録)
第29条 査察員は、査察結果が火災危険上緊急を要すると認める結果にあっては、消防長および署長にその都度すみやかに報告し、それ以外にあっては月中査察計画ごと取りまとめて、翌月の10日までに署長に報告するものとする。
2 査察員は、報告の都度、査察執行記録簿(様式第10号)に執行状況を記録しておくものとする。
3 報告は、前条の規定による立入検査結果通知書等の報告用の提出をもって査察結果報告とみなす。
(改修の報告)
第30条 関係者に通知した不備欠陥事項等については、関係者に次の各号に定める事項について改修(計画)報告書(様式第11号)により報告させるものとする。ただし、内容が軽易なものにあっては、口頭によらせることができる。
(1) 改修に一定期間を要するものにあっては、具体的な改修計画
(2) 改修が完了したものにあっては、改修完了年月日
2 法第17条の3の3に規定する消防用設備等点検結果報告書を受理した場合において、重大な不備、欠陥があると認められるものについては、改修(計画)報告書(様式第11号)を提出させるものとする。
3 第1項および第2項の規定による報告書の提出期限は、第27条の規定による立入検査結果通知書を交付した日および消防用設備等点検結果報告書の返却日の翌日から起算して、原則として10日間以内とする。
[第27条]
(不備欠陥事項等の確認、調査等)
第31条 消防長または署長は、査察により指摘した不備欠陥事項等のうち、次の各号に掲げる事項については、専従の予防担当職員に確認または調査させるとともに、関係者の法令違反に対する認識の分析、改善意欲など動向の把握および未是正理由等の精査を行い、一貫性のある指導および適正な行政措置権の行使により違反事項の早期是正を図らなければならない。
(1) 若狭消防組合違反処理規程(平成7年若狭消防組合訓令第2号。以下「違反処理規程」という。)の違反処理基準に該当する事項
(2) 特に火災予防上必要があると認められる事項
(消防長に対する査察実施結果の報告)
第32条 署長は、第28条第2号の規程による立入検査結果通知書等控のうち特に顕著な違反指摘事項および第29条第1項前段については、消防長に報告しなければならない。
2 署長は、月中査察実施結果報告書(様式第12号)を翌月15日までに一括して消防長に報告しなければならない。
(他行政庁に対する通知)
第33条 消防長または署長は、査察の結果、他行政庁の所管に係る法令違反で、かつ、火災予防上支障がある事項のうち、別に定めるものについては、建築基準法令に適合しない建築物について(様式第13号)により、関係行政庁に通知し、その是正について促すものとする。
(特異事項の調査、報告)
第34条 署長は、管轄区域内で次の各号に掲げる特異な事象等が発生した場合は、その状況を消防長に速報しなければならない。
(1) 危険物施設で法第10条第1項違反に係る火災または危険物の流出、漏洩、飛散、爆発等の災害
(2) 特異な火災、事故等で行政上の参考となるものおよび現行法令、基準等の見直しを要すると認めるもの
(3) 消防用設備等の点検、保守業務に係る不適性事例が認められるもの
(4) 火を使用する設備器具および防災に係る設備器具等で輸入または新たに開発され使用されているもの
(5) その他、必要と認める事項
2 前項に規定する事案のうち、第1号にあっては、事故報告(様式第14号)によるものとする。
3 消防長は、第1項各号に規定する特異な事象等が発生した場合、特に必要があると認めたときは、調査を行うものとする。
(本部職員の派遣)
第35条 署長は、査察業務に関して、特に必要があると認めるときは、消防長に対して本部予防課および警防課担当職員の派遣を要請することができる。
2 消防長は前項の規定による要請があったときまたは特に必要があると認めるときは、本部担当職員を派遣するものとする。
第8節 特別査察
(特別査察の執行要領)
第36条 特別査察は、別に定めのあるもののほか、第7節に定める規定を準用するものとする。
2 特別査察のうち、恒例的なものについては、第17条の規定により定める年度査察計画により計画し、1号、2号およびその他の査察の執行と調整を図るものとする。
[第17条]
第9節 臨時査察
(臨時査察の執行要領)
第37条 臨時査察は、当該消防対象物を使用する関係者から別記6(会場管理計画の計画事項)に示す事項を盛り込んだ会場管理計画を提出させて行うものとするほか、第7節の規定を準用するとともに、次の各号に定める要領により行うものとする。
(1) 催物等を行う消防対象物における自主管理状況を把握して、その状況に応じ関係者に対して指導および監督を行うものとし、直接的な管理は行わない。
(2) 多量の煙火等を消費する場合等、屋外で行われる催物については、会場内の火災予防に重点をおき周囲全体にわたって実施する。
2 前項に規定するもののほか、消防長が特に必要と認めて消防特別警備・警戒を実施するときは、その警備・警戒に含めて行うものとする。
第10節 警防査察
(警防査察の執行要領)
第38条 警防査察は、原則として大規模特異対象物、人命危険対象物および消防活動障害対象物等の警防活動支援対象物ならびに警防計画対象物について実施するものとする。
2 査察要領は、消防活動上必要な施設等の管理面を主体とし、査察執行時は、第21条、第22条および第24条の規定を準用するものとする。
第11節 資料提出および報告徴収等
(資料提出)
第39条 法第4条および第16条の5の規定による資料(消防対象物の実態を把握するために必要な既存の文章およびその他の物件をいう。以下同じ。)は関係者に対し任意の提出を求めるものとする。ただし、これにより難い場合は、次の各号に定める資料提出命令書により消防長または署長(以下この節において「消防長等」という。)が、行うものとし、その手続き要領は、違反処理規程の規定を準用する。
(1) 法第4条の規定による命令 資料提出命令書(様式第15号)
(2) 法第16条の5の規定による命令 資料提出命令書(様式第15号の2)
(報告徴収)
第40条 前条の規定による資料以外のもので、火災予防上必要と認められる事項については、関係者に対し任意の報告を求めるものとする。ただし、これにより難い場合は、次の各号に定める報告徴収書により消防長等が行うものとし、その手続き要領は、違反処理規程の規定を準用する。
(1) 法第4条の規定による報告 報告徴収書(様式第16号)
(2) 法第16条の5の規定による報告 報告徴収書(様式第16号の2)
(資料および報告書の受領、保管等)
第41条 前2条の規定により資料または報告書を提出させるときは、資料提出報告書(様式第17号)を2部作成させるとともに資料については、所有権放棄の有無を明らかにさせるものとする。ただし、任意により求めた場合で特に必要がないと認められるときは、この限りでない。
2 前項の規定により資料または報告書の提出がなされたときは、提出者に受領した旨奥書し、一部を提出者に返付するとともに、所有権を放棄しない資料の提出者に対しては、提出資料保管書(様式第18号)を交付するものとする。
3 前項の規定による提出資料保管書を交付した資料は、紛失、き損等をしないよう保管するとともに、保管の必要がなくなったときは、提出者に当該資料を還付するものとする。この場合、提出資料保管書に還付、受領した旨奥書させるものとする。
(危険物の収去)
第42条 危険物または危険物であることの疑いのある物を収去するときは、若狭消防組合危険物規制規則(昭和57年若狭消防組合規則第1号)第19条の規定により行うものとする。
第12節 査察関係資料
(防火対象物関係資料の整備等)
第43条 署長は、査察対象物(法第10条第1項ただし書の規定による危険物を仮に貯蔵し、または取り扱う場所および舟車を除く。)に関する資料について、次の各号に定めるところにより、整備しておかなければならない。
(1) 査察対象物に関する資料は、事業所の同一敷地内ごとに防火対象物台帳(様式第19号)、危険物台帳(様式第19号の2)に一括編冊しておかなければならない。ただし、事務処理上またはその他の理由によりやむを得ないときは、分冊することができる。
(2) 前号において査察対象物が2号B対象物のみである場合にあっては、同号の規定にかかわらず適宜合理的な方法により区分し編冊しておかなければならない。
2 署長は、前項に規定する資料については、消防活動等の面において活用できるよう配慮するものとする。
第3章 屋外の火災予防措置
(屋外の予防措置)
第44条 法第3条第1項の規定による措置を命じた場合は、屋外における措置命令報告書(様式第20号)により処理するものとする。
(物件の措置)
第45条 法第3条第2項の規定に基づき同条第1項第3号または第4号の措置をする場合は、措置すべき物件の状態および所在場所の状況等を勘案して措置の方法を決定するものとする。
(物件の除去、保管等)
第46条 消防長または署長は前条の規定により物件を除去する必要があると認めたときは、当該物件の名称または種類、形状、数量等を勘案し、保管に適する場所を選定のうえ除去するとともに、物件の保管にあたっては、次の各号に留意しなければならない。ただし、物件の状態からみて保管することが困難な場合は、売却するものとする。
(1) 物件の滅失およびき損の防止
(2) 盗難の防止
(3) 危険物または燃焼のおそれのある物件については、火災等の発生防止
2 前項の規定による物件の除去または保管について費用の支出を要するときおよび売却したときは、財務会計に関する法令等に定める手続きにより処理するものとする。
3 第1項の規定により物件を保管したときは、保管物件公示書(様式第21号)を消防署または分署に掲示するとともに保管物件一覧表(様式第22号)に記録し、随時関係者が閲覧できるようにしておかなければならない。
4 前項の規定により公示した場合においては、公示の日から起算して14日間経過してもなお保管した物件(以下「保管物件」という。)の所有者、管理者または占有者で権限を有する者(以下「所有者等」という。)の氏名および住所を知ることができないときは、広報に掲載するものとする。
(保管物件の返還等)
第47条 消防長または署長は、保管物件の所有者等であることを主張する者から保管物件の返還を求められた場合または所有権を放棄する旨の申し出があった場合は、当該物件の所有者等であることを証するに足りる書類等の提示を求め、権利の存否を確認するとともに、次の各号に定めるところにより、それぞれの書類を提出させるものとする。
(1) 返還を求められた場合において、物件が保管されているとき 保管物件返還請求書(様式第23号)
(2) 返還を求められた場合において、物件が売却されているとき 売却代金返還請求書(様式第24号)
(3) 所有権を放棄する旨の申し出があった場合 所有権放棄書(様式第25号)
2 前項の規定により保管物件を返還または受領する場合において、当該物件の除去および保管(売却を含む。)に要した費用があるときは、所有者等または所有権を放棄した者に対して保管費用等納付命令書(様式第26号)を発し、当該費用を徴収するとともに、財務会計に関する法令等に定めるところにより処理するものとする。この場合の手続き要領は、違反処理規程の規定を準用する。
(所有権を放棄した物件および法定期間経過後の物件の処分)
第48条 署長は、前条第2項の規定に基づき受領した物件については、すみやかに消防長に報告しなければならない。
2 前項の物件の処分は、財務会計に関する法令等に定めるところにより処分するものとする。
第4章 雑則
(個人の住居に対する立入検査)
第49条 個人の住居に対する立入検査については、別に定める。
(放射性物質関係施設の立入り)
第50条 原子力発電所等放射性物質関係施設の査察については、この規程によるほか、若狭消防組合放射性物質関係施設管理区域立入要綱(昭和59年若狭消防組合消防本部訓令第5号)に定めるところによる。
(委任)
第51条 この規程の施行について必要な事項は、消防長が定めるものとする。
附 則
(施行期日)
1 この規程は、平成7年4月1日から施行する。
(若狭消防組合火災予防の指導および査察に関する規程の廃止)
2 若狭消防組合火災予防の指導および査察に関する規程(昭和47年若狭消防組合消防本部訓令第5号)は廃止する。
附 則(平成8年1月19日訓令第1号)
|
|
この規程は、公布の日から施行する。
附 則(平成21年5月25日本部訓令第8号)
|
|
この規程は、平成21年6月1日から施行する。
附 則(平成22年4月30日本部訓令第2号)
|
|
この規程は、平成22年5月1日から施行する。
附 則(平成28年4月7日訓令第1号)
|
|
この訓令は、公布の日から施行する。
附 則(平成28年5月26日訓令第2号)
|
|
この訓令は、平成28年6月1日から施行する。
附 則(平成29年2月13日訓令第1号)
|
|
この訓令は、公布の日から施行する。
附 則(平成31年4月26日訓令第2号)
|
|
この訓令は、公布の日から施行する。
附 則(令和2年5月22日訓令第3号)
|
|
この訓令は、公布の日から施行する。
附 則(令和3年4月1日訓令第1号)
|
|
この訓令は、公布の日から施行する。
別表第1(第12条関係)
査察対象物種別指定基準表
| 査察対象物種別 | 区分内容 | ||
| 政令対象物 | 危険物施設等 | ||
| 1号対象物 | A | 特定防火対象物で、防火管理者の選任義務または自動火災報知設備の設置義務を有するもの | 危険物製造所等のうち、保安監督者の選任義務を有するもの(簡易タンク、屋外貯蔵所および販売取扱所を除く。) |
| B | 非特定防火対象物で、防火管理者の選任義務または自動火災報知設備の設置義務を有するもの | 1号A対象物以外の危険物製造所等 | |
| 2号対象物 | A | 1号A、1号B対象物以外の指定対象物 | 運搬車両、少量危険物貯蔵取扱所(一般住宅設置を除く。)、指定可燃物貯蔵取扱所 |
| B | 2号A対象物以外の政令対象物 | 少量危険物貯蔵取扱所(一般住宅設置)、法第9条の3または条例第52条の3の届出対象物 | |
| その他の消防対象物 | トンネル、洞道等 | ||
[条例第52条の3]
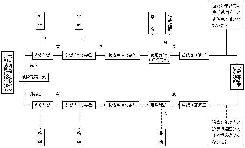
別記1(第16条関係)
消防用設備等点検結果報告の活用要領
![]() |
別記2(第16条関係)
製造所等定期点検記録の活用要領
![]() |
別記3(第20条関係)
査察の事前検討事項
| 1 前回の査察で指摘した不備欠陥事項等の改修状況 |
| 2 消防用設備等に係る点検報告状況 |
| 3 消防計画または予防規程等の作成ならびに内容と実践状況 |
| 4 建築物についての増改築および用途変更に伴う法令の適用状況 |
| 5 建築同意時における指導事項 |
| 6 法令の特例適用ならびに経過措置の適用の有無 |
| 7 査察器具の活用の要否 |
| 8 過去における火災発生の有無 |
| 9 査察に要する人員と時期 |
| 10 違反処理の状況 |
| 11 危険物製造所等の許認可および変更状況等 |
| 12 その他査察執行上必要な事項 |
別記4―1(第22条関係)
1号防火対象物着眼項目
| 別 | 区分 | 査察項目 | |
| (A) 防火管理 | (ア) 管理者 | (1) 防火管理者未選任 | |
| (2) 防火管理者選任・解任未届け | |||
| (3) 管理・監督的地位の不適 | |||
| (4) 統括防火管理の未決・未届け | |||
| (5) 統括防火管理者資格不適 | |||
| (イ) 計画 | (1) 未作成 | ||
| (2) 未修正 | |||
| (3) 未届け | |||
| (ウ) 予防管理 | 避難管理 | (1) 自主検査の未実施・記録不適 | |
| (2) 避難口等に設ける戸の構造不適 | |||
| (3) 物件存置等の避難障害 | |||
| (4) 障害物等による防火戸閉鎖障害 | |||
| (5) 通路幅員等の不足 | |||
| (6) 避難経路図の未掲出 | |||
| (7) 喫煙・裸火等禁止行為の未承認 | |||
| (8) 防炎対象物品の未使用 | |||
| 危険物 | (9) 位置・構造・設備等の不適 | ||
| (10) 貯蔵・取扱いの不適 | |||
| (11) 未届け | |||
| (12) 定員管理の不適 | |||
| (13) 工事中の防火管理業務の不履行 | |||
| 訓練 | (14) 消火・避難訓練の未実施 | ||
| (15) 消火・避難訓練の回数不足 | |||
| (エ) 点検 | (1) 消防用設備等点検の未実施 | ||
| (2) 消防用設備等点検結果報告書の保存不適 | |||
| (3) 消防用設備等点検結果報告書の未報告 | |||
| (B) 消防用設備等 | (ア) 消火器 | (1) 未設置・設置数不足 | |
| (2) 設置場所の不適 | |||
| (3) 破損・腐食・機能不良 | |||
| (4) 設置場所の表示不適 | |||
| (イ) 屋内・屋外消火栓設備 | (1) 未設置・一部未設置 | ||
| (2) 制御盤の電源遮断 | |||
| (3) 制御盤の操作障害・破損 | |||
| (4) 加圧送水装置の直接・遠隔起動不良 | |||
| (5) 加圧送水装置の揚水不良 | |||
| (6) 加圧送水装置の圧力不足 | |||
| (7) 呼水装置の自動給水・減水警報不良 | |||
| (8) 弁類開閉状態の不良 | |||
| (9) 消火栓箱の操作障害 | |||
| (10) 消火栓箱等の器具撤去・破損 | |||
| (11) 非常電源の未設置・自動切替不良 | |||
| (ウ) スプリンクラー設備 | (1) 未設置・一部未設置 | ||
| (2) 制御盤の電源遮断 | |||
| (3) 制御盤の操作障害・破損 | |||
| (4) 加圧送水装置の直接・自動起動不良 | |||
| (5) 加圧送水装置の揚水不良 | |||
| (6) 加圧送水装置の圧力不足(末端試験弁を含む。) | |||
| (7) 呼水装置の自動給水・減水警報不良 | |||
| (8) 自動警報装置の警報装置・表示装置・流水検知装置の不良 | |||
| (9) 制御弁の閉鎖・操作障害 | |||
| (10) 弁類の閉鎖状態の不良 | |||
| (11) スプリンクラーヘッドの未警戒 | |||
| (12) スプリンクラーヘッドの感知・散水障害 | |||
| (13) スプリンクラーヘッドの破損・変形 | |||
| (14) 補助散水栓の操作障害 | |||
| (15) 補助散水栓の器具撤去・破損 | |||
| (16) 送水口の破損・変形・操作障害 | |||
| (17) 非常電源の未設置・自動切替不良 | |||
| (エ) 水噴霧・泡・不活性ガス・ハロゲン化物・粉末消火設備 | (1) 未設置・一部未設置 | ||
| (2) 防護区画等の構造不適 | |||
| (3) 防護区画等の開口部自動閉鎖装置の未設置・破損・機能不良 | |||
| (4) 防護区画等の表示灯・標識の未設置 | |||
| (5) 加圧送水装置の起動不良・加圧不足 | |||
| (6) 加圧送水装置の揚水不良 | |||
| (7) 呼水装置の自動給水・減水警報不良 | |||
| (8) 弁類の閉鎖状態の不良 | |||
| (9) 貯蔵容器等の位置(場所)の不適 | |||
| (10) 貯蔵容器等の消火薬剤不足 | |||
| (11) 貯蔵容器等の腐食・操作障害 | |||
| (12) 制御盤の電源遮断 | |||
| (13) 制御盤の操作障害・破損 | |||
| (14) 起動装置の切替状態の不適 | |||
| (15) 起動装置の破損・操作障害 | |||
| (16) 火災感知用ヘッドの未警戒・感知障害・破損 | |||
| (17) ヘッドの未設置・設置数不足 | |||
| (18) ヘッドの放射障害・破損 | |||
| (19) 非常電源の未設置・自動切替不良 | |||
| (20) ホース等の亀裂・操作障害 | |||
| (オ) 動力消防ポンプ設備 | (1) 未設置・一部未設置 | ||
| (2) 水源水量不足 | |||
| (3) 起動・真空度不良 | |||
| (4) 燃料不足 | |||
| (5) ホース等の亀裂・破損 | |||
| (カ) 自動火災報知設備 | (1) 未設置・一部未設置・失効 | ||
| (2) 受信機(副受信機)の電源遮断 | |||
| (3) 受信機音響装置の主ベル・地区ベル停止 | |||
| (4) 火災表示作動試験に伴う窓表示・音響鳴動不良 | |||
| (5) 回路導通試験不良 | |||
| (6) 非常電源(予備電源)の未設置・電圧不足・自動切替不良 | |||
| (7) 感知器の未警戒 | |||
| (8) 感知器取付場所の位置・種別・環境不適応 | |||
| (9) 感知器の感知障害・破損・腐食・脱落 | |||
| (10) 作動試験不良 | |||
| (11) 地区音響装置の破損・腐食・取付不良 | |||
| (12) 地区音響装置の鳴動不良 | |||
| (キ) ガス漏れ火災警報設備 | (1) 未設置・一部未設置 | ||
| (2) 受信機(副受信機)の電源遮断 | |||
| (3) 受信機(副受信機)の主音響・警報停止 | |||
| (4) ガス漏れ表示試験に伴う窓表示・主音響鳴動不良 | |||
| (5) 回路導通試験不良 | |||
| (6) 故障表示試験不良 | |||
| (7) 非常電源(予備電源)の未設置・電圧不足・自動切替不良 | |||
| (8) 検知器の未警戒 | |||
| (9) 検知器取付場所の位置・種別・環境不適応 | |||
| (10) 検知器の感知障害・破損・腐食・脱落 | |||
| (11) 音声警報装置の位置不適・作動不良 | |||
| (12) ガス漏れ表示灯の位置不適・点灯不良 | |||
| (13) 検知区域警報装置の鳴動不良 | |||
| (ク) 漏電火災警報器 | (1) 未設置・一部未設置 | ||
| (2) 電源遮断 | |||
| (3) 音響装置鳴動不良 | |||
| (4) 検出漏洩電流測定値不適 | |||
| (ケ) 非常警報設備(非常ベル・自動式サイレン) | (1) 未設置・一部未設置 | ||
| (2) 電源遮断 | |||
| (3) 非常電源(予備電源)の未設置・電圧不足・自動切替不良 | |||
| (4) 音響装置鳴動不良 | |||
| (5) 破損・腐食・脱落 | |||
| (コ) 非常警報設備(放送設備) | (1) 未設置・一部未設置 | ||
| (2) 増幅器等の電源遮断 | |||
| (3) 増幅器等放送試験の連動・切替・選択・警報音鳴動・音声不良 | |||
| (4) 非常電源(予備電源)の未設置・電圧不足・自動切替不良 | |||
| (5) スピーカーの破損・脱落 | |||
| (6) スピーカーの放送音不明瞭 | |||
| (7) 起動装置の破損・腐食 | |||
| (8) 起動装置の起動不良・通話不明瞭 | |||
| (サ) 避難器具 | (1) 未設置・設置数不足 | ||
| (2) 使用不能・種類不適 | |||
| (3) 位置不適・操作障害 | |||
| (4) 降下空間・避難空地・固定環等の屋外使用障害 | |||
| (シ) 誘導灯・誘導標識 | (1) 避難口・通路(階段、室内、廊下)・客席等の未設置 | ||
| (2) 避難口・通路(階段、室内、廊下)・客席等の設置数不足 | |||
| (3) 電源遮断 | |||
| (4) 位置または機種の不適・視認障害 | |||
| (5) 不点灯・破損 | |||
| (6) 非常電源(予備電源)の未設置・電圧不足・自動切替不良 | |||
| (ス) 消防用水 | (1) 未設置・一部未設置 | ||
| (2) 吸管投入口、採水口の破損・変形・操作障害 | |||
| (3) 水源水量不足 | |||
| (セ) 排煙設備 | (1) 未設置・一部未設置 | ||
| (2) 電源遮断 | |||
| (3) 排煙口閉鎖・手動開放装置の撤去・操作障害 | |||
| (4) 手動・自動・遠隔開放装置の機能不良 | |||
| (5) 非常電源の未設置・自動切替不良 | |||
| (ソ) 連結散水設備 | (1) 未設置・一部未設置 | ||
| (2) 送水口の破損・変形・操作障害 | |||
| (3) 弁類の開放状態不適・操作障害 | |||
| (4) 開放ベッドの設備数不足・散水障害・破損・変形 | |||
| (5) 系統図の未掲出・不鮮明 | |||
| (タ) 連結送水管 | (1) 未設置・一部未設置 | ||
| (2) 送水口の破損・変形・操作障害 | |||
| (3) 弁類の開放状態不適・操作障害 | |||
| (4) 放水口の破損・変形・操作障害 | |||
| (5) 格納箱の開閉困難・操作障害 | |||
| (6) 放水器具の撤去・破損 | |||
| (7) 加圧送水装置の電源遮断 | |||
| (8) 加圧送水装置の圧力不足 | |||
| (9) 加圧送水装置の直接・遠隔起動不良 | |||
| (10) 制御盤の電源遮断 | |||
| (11) 制御盤の破損・操作障害 | |||
| (12) 非常電源の未設置・自動切替不良 | |||
| (チ) 非常コンセント設備 | (1) 未設置・一部未設置 | ||
| (2) 主電源の遮断 | |||
| (3) 保護箱の開閉困難・操作障害 | |||
| (4) コンセントの破損・変形 | |||
| (5) 非常電源の未設置・自動切替不良 | |||
| (C) 建築物等 | (ア) 構造等 | (1) 主要構造部の構造不適 | |
| (2) 延焼の恐れのある部分の外壁開口部防火設備の未設置・構造不適 | |||
| (3) 延焼の恐れのある部分の外壁開口部防火設備の破損・可燃物接近 | |||
| (4) 非常用進入口の未設置・閉鎖・障害物による使用困難 | |||
| (5) 進入口代替開口部の構造不適・閉鎖・障害物による使用困難 | |||
| (6) 木造3階以上の部分の居室使用 | |||
| (7) 居室・廊下・通路の内装不適 | |||
| (イ) 防火区画 | (1) 面積区画の未設置・撤去 | ||
| (2) 異種用途区画の未設置・撤去 | |||
| (3) 堅穴区画の未設置・撤去 | |||
| (4) 区画壁・床の構造不適・破損 | |||
| (5) 防火設備の未設置・撤去・機能不良 | |||
| (6) 防火設備の自動閉鎖装置の未設置・撤去・機能不良 | |||
| (7) 防火設備の煙(熱)感知器連動機構の未設置・機能不良 | |||
| (8) 防火設備の操作部施錠・破損・接近困難 | |||
| (9) 防火設備の構造不適・破損・変形・閉鎖困難 | |||
| (10) 防火ダンパーの未設置・撤去・構造不適 | |||
| (11) 防火ダンパーの自動閉鎖装置の未設置・撤去・機能不良 | |||
| (12) 防火ダンパー閉鎖障害・困難 | |||
| (13) 防火区画貫通部の材料不適・埋戻し不完全 | |||
| (ウ) | (1) 出入口、廊下、通路等の戸の破損・変形・施錠戸解錠装置不適 | ||
| (エ) 階段 | (1) 直通階段の未設置・設置数不足 | ||
| (2) 避難階段の未設置・設置数不足 | |||
| (3) 特別避難階段の未設置・設置数不足 | |||
| (4) 階段・階段室・附室の構造・内装不適 | |||
| (5) 防火設備の未設置・撤去・機能不良 | |||
| (6) 防火設備の自動閉鎖装置の未設置・撤去・機能不良 | |||
| (7) 防火設備の煙(熱)感知器連動機構の未設置・機能不良 | |||
| (8) 防火設備の構造、開放方向不適・破損・変形・閉鎖困難 | |||
| (9) 防火設備の操作部施錠・破損・接近困難 | |||
| (10) 防火ダンパーの未設置・撤去・構造不適 | |||
| (11) 防火ダンパー自動閉鎖装置の未設置・撤去・機能不良 | |||
| (12) 防火ダンパー閉鎖障害・困難 | |||
| (13) 防火区画貫通部の材料不適・埋戻し不完全 | |||
| (D) 電気設備 | (ア) 急速充電・燃料電池発電・発電・変電・蓄電池設備 | (1) 設置場所の壁、床、天井の構造不適・破損 | |
| (2) 設置場所の防火戸の未設置・撤去・構造不適・破損 | |||
| (3) 設置場所の漏水・浸水 | |||
| (4) ダクト、配管貫通部の材料不適・埋戻し不完全 | |||
| (5) ダクト、配管貫通部の防火ダンパー未設置 | |||
| (6) 始動用空気槽圧力不足 | |||
| (7) 燃料不足 | |||
| (8) 充電用電源遮断 | |||
| (イ) | (1) 配電・分電盤の開閉器、配線遮断器の破損・加熱 | ||
| (2) 配電・分電盤のヒューズの容量・種別不適 | |||
| (ウ) | (1) 電線・ケーブル等の施工・種別不適 | ||
| (エ) | (1) ネオン管灯設備の位置・構造不適 | ||
| (2) ネオン管灯設備の管灯破損・電線の劣化・破損 | |||
| (オ) | (1) 点検・測定試験の未実施・記録保存不適・絶縁抵抗値不良 | ||
| (2) 整備・清掃の不良 | |||
| (E) 火気使用設備・器具 | (ア) 位置・周囲 | (1) 階段、避難口等接近による位置不適 | |
| (2) 可燃性ガスや可燃性蒸気が発生・滞留しやすい場所 | |||
| (3) 空気取入口や排気口の面積不足 | |||
| (4) 可燃性造営材や可燃性物件との保有距離不足 | |||
| (5) 上部・側部・下部の防火措置不適 | |||
| (6) 設置場所(部屋)の構造・内装不適 | |||
| (7) 周囲造営材の加熱・炭化 | |||
| (イ) 機器 | (1) 位置・構造不適 | ||
| (2) 破損・亀裂・燃料漏れ | |||
| (3) 安全制御装置の未設置・撤去・破損・作動不良 | |||
| (4) 地震動時等の転倒・破損・亀裂等防止措置不適 | |||
| (5) 自動消火装置の未設置・撤去・破損・作動不良 | |||
| (ウ) 配管 | (1) 破損・亀裂・腐食・漏洩 | ||
| (2) 材質、接続部等の不適・ホース老朽 | |||
| (3) 地震動時等の破損、脱落等防止措置不適 | |||
| (エ) 燃料そう・容器 | (1) 位置、構造の不適 | ||
| (2) 保有距離不足・しゃ熱方法不適 | |||
| (3) LPガス容器(10kg以上)の屋内使用 | |||
| (4) 破損・亀裂・変形・腐食・漏洩 | |||
| (5) 地震動時等の転倒・破損・亀裂等防止措置不適 | |||
| (オ) 煙突排気筒 | (1) 未設置・破損・亀裂・支持不適 | ||
| (2) 可燃性造営材・燃料配管・電気配線等保有距離不足 | |||
| (3) 周囲・貫通部の防火措置不適 | |||
| (4) 天蓋・排気ダクトの構造・共用不適 | |||
| (5) 油脂等除去装置の未設置・撤去・構造不適 | |||
| (6) 火炎伝送防止装置の未設置・撤去・構造不適 | |||
| (カ) 管理 | (1) 静電気除去・換気・防爆等の措置不適 | ||
| (2) 整理・清掃等の不良 | |||
| (3) 点検未実施・記録保存不適 | |||
| その他 | |||
別記4―2(第22条関係)
危険物施設着眼項目
(屋内貯蔵所)
| 別 | 区分 | 査察項目 |
| (A) 基本管理 | (ア) 許可 | (1) 無許可貯蔵 |
| (2) 無許可取扱い | ||
| (イ) 無許可変更 | (1) 建築物主要構造部 | |
| (2) 貯蔵取扱い設備、機器(付属設備) | ||
| (3) 電気設備 | ||
| (4) 消火設備 | ||
| (5) 警報設備 | ||
| (6) その他の設備、機器等 | ||
| (7) その他 | ||
| (ウ) 予防規程 | (1) 未作成 | |
| (2) 未修正 | ||
| (3) 内容不適 | ||
| (4) 遵守義務違反 | ||
| (5) その他 | ||
| (エ) 保安管理 | (1) 危険物取扱者の保安講習未受講 | |
| (2) 無資格者による取扱い | ||
| (3) 危険物保安監督者の未選任 | ||
| (4) 危険物保安監督者の選任解任届未届 | ||
| (5) 定期点検未実施 | ||
| (6) 定期点検記録簿未作成 | ||
| (7) 定期点検記録保存なし | ||
| (8) 定期点検記録内容不適 | ||
| (B) 共通管理 | (1) 許可届出以外の危険物の貯蔵取扱い(品名、数量、倍数) | |
| (2) みだりな火気の使用 | ||
| (3) 係員以外のみだりな人の出入り | ||
| (4) 危険物の廃棄、屑、かす等の処理方法 | ||
| (5) 遮光、換気、温度、湿度、圧力監視不適 | ||
| (6) 漏れ、あふれ、飛散防止措置不適 | ||
| (7) 変質防止措置不適 | ||
| (8) 容器の亀裂、破損、腐食、材質不適、転倒落下等 | ||
| (9) その他の管理(整理清掃不適) | ||
| (10) 類ごとの共通事項 | ||
| (C) 貯蔵管理 | (1) 容器の不適・容器表示不適 | |
| (2) 同時貯蔵等不適 | ||
| (3) 貯蔵間隔不適 | ||
| (4) 貯蔵方法不適(積み重ね高さ、温度管理、架台の高さ) | ||
| (5) その他 | ||
| (E) 保安距離 | (1) 保安距離不足 | |
| (2) 代替防火塀破損 | ||
| (3) 代替防火塀高さ不足 | ||
| (4) 代替防火塀長さ不足 | ||
| (5) その他 | ||
| (F) 保有空地 | (1) 保有空地不確保 | |
| (2) 空地内に建築物、工作物在り | ||
| (3) 代替防火隔壁破損 | ||
| (4) 代替防火隔壁構造不適 | ||
| (5) その他 | ||
| (H) 建築設備 | (ア) 主要構造部 | (1) 壁の撤去・破損・変形・構造不適 |
| (2) 柱の破損・変形・構造不適 | ||
| (3) 床の破損、変形・構造不適 | ||
| (4) はりの破損・変形・構造不適 | ||
| (5) 屋根の破損・変形・構造不適 | ||
| (6) 延焼の恐れのある外壁の破損・変形・構造不適 | ||
| (7) 隔壁の破損・変形・構造不適 | ||
| (8) ひさしの破損・変形・構造不適 | ||
| (9) 天井の破損・変形・構造不適 | ||
| (イ) 出入口等 | (1) 防火戸の機能障害 | |
| (2) 破損 | ||
| (3) 変形 | ||
| (4) 構造不適 | ||
| (5) その他 | ||
| (ウ) 流出防止 | (1) 敷居、囲いの撤去・破損・変形・構造不適 | |
| (2) 排水溝の撤去・破損・変形・構造不適 | ||
| (3) ためますの撤去・破損・変形・構造不適 | ||
| (4) 油分離装置の撤去・破損・変形・構造不適 | ||
| (5) その他 | ||
| (エ) 採光等 | (1) 採光の撤去・破損・変形・構造不適・機能不良 | |
| (2) 照明の撤去・破損・変形・構造不適・機能不良 | ||
| (3) その他 | ||
| (オ) 換気設備等 | (1) 換気設備の撤去・破損・構造不適・機能不良 | |
| (2) 排出設備の撤去・破損・構造不適・機能不良 | ||
| (3) 通風冷房設備の撤去・破損・構造不適・機能不良 | ||
| (4) ダクトの撤去・破損・構造不適・機能不良 | ||
| (5) ダンパーの撤去・破損・構造不適・機能不良 | ||
| (6) その他 | ||
| (カ) 標識等 | (1) 標識の撤去・破損・不鮮明・記載内容不適 | |
| (2) 掲示板の撤去・破損・不鮮明・記載内容不適 | ||
| (3) その他 | ||
| (キ) | 容器架台の破損・腐食・構造不適 | |
| (L) 電気設備 | (ア) 電気設備 | (1) 受、変電設備の撤去・損傷・機能不良・絶縁不良・接地不良 |
| (2) 配電盤、制御盤の撤去・損傷・機能不良・絶縁不良・接地不良 | ||
| (3) コンセントの撤去・損傷・機能不良・絶縁不良・接地不良 | ||
| (4) 電動機の撤去・損傷・機能不良・絶縁不良・接地不良 | ||
| (5) 照明設備の撤去・損傷・機能不良・絶縁不良・接地不良 | ||
| (6) その他の設備の撤去・損傷・機能不良・絶縁不良・接地不良 | ||
| (イ) | 配線の撤去・損傷・絶縁不良・構造不良 | |
| (ウ) | 避雷設備の撤去・損傷・機能不良 | |
| (エ) | その他 | |
| (M) 消火設備 | (1) 第1種消火設備の撤去・機能不良・破損・電源不良 | |
| (2) 第2種消火設備の撤去・機能不良・破損・電源不良 | ||
| (3) 第3種消火設備の撤去・機能不良・破損・電源不良 | ||
| (4) 第4、5種消火設備の撤去・失効・損傷・機能不良・その他 | ||
| (5) その他 | ||
| (N) 警報設備 | (1) 撤去 | |
| (2) 失効 | ||
| (3) 破損・腐食・機能不良 | ||
| (4) 電源遮断・非常電源不良 | ||
| (5) 未警戒 | ||
別記4―3(第22条関係)
危険物施設着眼項目
(屋外タンク貯蔵所)
| 別 | 区分 | 査察項目 |
| (A) 基本管理 | (ア) 許可 | (1) 無許可貯蔵 |
| (2) 無許可取扱い | ||
| (イ) 無許可変更 | (1) 建築物主要構造部 | |
| (2) 貯蔵取扱い設備、機器(タンク等) | ||
| (3) 貯蔵取扱い設備、機器(付属設備) | ||
| (4) 危険物配管、弁等 | ||
| (5) 電気設備 | ||
| (6) 消火設備 | ||
| (7) 警報設備 | ||
| (ウ) 予防規程 | (1) 未作成 | |
| (2) 未修正 | ||
| (3) 内容不適 | ||
| (4) 遵守義務違反 | ||
| (5) その他 | ||
| (エ) 保安管理 | (1) 危険物取扱者の保安講習未受講 | |
| (2) 無資格者による取扱い | ||
| (3) 危険物保安監督者の未選任 | ||
| (4) 危険物保安監督者の選任解任届未届 | ||
| (5) 定期点検未実施 | ||
| (6) 定期点検記録簿未作成 | ||
| (7) 定期点検記録保存なし | ||
| (8) 定期点検記録内容不適 | ||
| (B) 共通管理 | (1) 許可届出以外の危険物の貯蔵取扱い(品名、数量、倍数) | |
| (2) みだりな火気の使用 | ||
| (3) 係員以外のみだりな人の出入り | ||
| (4) 危険物の廃棄、屑、かす等の処理方法 | ||
| (5) 遮光、換気、温度、湿度、圧力監視不適 | ||
| (6) 漏れ、あふれ、飛散防止措置不適 | ||
| (7) 変質防止措置不適 | ||
| (8) その他の管理(物件放置・整備清掃不適・ためます等内処置不適) | ||
| (9) 類ごとの共通事項(第2、4、6類危険物) | ||
| (10) その他 | ||
| (C) 貯蔵管理 | (1) 弁等の管理不適(注入口、計量口、元弁) | |
| (2) 防油堤の管理不適 | ||
| (3) アルキルアルミニウム等の取扱い(不活性ガス未封入) | ||
| (4) アセトアルデヒド等の取扱い(不活性ガス未封入) | ||
| (5) その他 | ||
| (E) 保安距離 | (1) 保安距離不足 | |
| (2) 代替防火塀破損 | ||
| (3) 代替防火塀高さ不足 | ||
| (4) 代替防火塀長さ不足 | ||
| (5) その他 | ||
| (F) 保有空地 | (1) 保有空地不確保 | |
| (2) 空地内に建築物、工作物在り | ||
| (3) 代替防火隔壁破損 | ||
| (4) 代替防火隔壁構造不適 | ||
| (5) その他 | ||
| (G) 敷地内距離 | (1) 敷地内距離不足 | |
| (2) 敷地内境界の変化 | ||
| (3) 周囲状況の変化 | ||
| (4) 代替措置破損 | ||
| (5) 代替措置機能不良 | ||
| (6) その他 | ||
| (H) 建築物等・ポンプ室含む | (ア) 主要構造部 | (1) 壁の撤去・破損・変形・構造不適 |
| (2) 柱の撤去・破損・変形・構造不適 | ||
| (3) 床の撤去・破損・変形・構造不適 | ||
| (4) はりの撤去・破損・変形・構造不適 | ||
| (5) 屋根の撤去・破損・変形・構造不適 | ||
| (6) その他 | ||
| (イ) 隔壁 | (1) 防火塀の撤去 | |
| (2) 防火塀の破損、変形 | ||
| (3) 防火塀の高さ、長さ不足 | ||
| (ウ) 出入口等 | (1) 防火戸の機能障害 | |
| (2) 破損 | ||
| (3) 変形 | ||
| (4) 構造不適 | ||
| (5) その他 | ||
| (エ) 流出防止 | (1) 敷居、囲いの撤去・破損・変形・構造不適 | |
| (2) 排水溝の撤去・破損・変更・構造不適 | ||
| (3) ためますの撤去・破損・変更・構造不適 | ||
| (4) 油分離装置の撤去・破損・変更・構造不適 | ||
| (5) その他 | ||
| (オ) 採光等 | (1) 採光の撤去・破損・変形・構造不適・機能不良 | |
| (2) 照明の撤去・破損・変形・構造不適・機能不良 | ||
| (3) その他 | ||
| (カ) 換気設備等 | (1) 換気設備の撤去・破損・構造不適・機能不良 | |
| (2) 排出設備の撤去・破損・構造不適・機能不良 | ||
| (3) 通風冷房設備の撤去・破損・構造不適・機能不良 | ||
| (4) ダクトの撤去・破損・構造不適・機能不良 | ||
| (5) ダンパーの撤去・破損・構造不適・機能不良 | ||
| (6) その他 | ||
| (キ) 標識等 | (1) 標識の撤去・破損・不鮮明・記載内容不適 | |
| (2) 掲示板の撤去・破損・不鮮明・記載内容不適 | ||
| (3) その他 | ||
| (J) タンク | (ア) 基礎等 | (1) 基礎の沈下・破損・腐食・固定不良 |
| (2) 地盤の沈下・破損・腐食・固定不良 | ||
| (3) 架台の沈下・破損・腐食・固定不良 | ||
| (4) 支柱の沈下・破損・腐食・固定不良 | ||
| (イ) 本体 | (1) 亀裂、破損 | |
| (2) 変形、腐食 | ||
| (3) 塗装剥離 | ||
| (ウ) 通気管 | (1) 通気管の撤去・亀裂・破損・腐食・固定不良・機能不良 | |
| (2) 安全装置の撤去・亀裂・破損・腐食・固定不良・機能不良 | ||
| (3) 引火防止装置の撤去・亀裂・破損・腐食・固定不良・機能不良 | ||
| (4) その他 | ||
| (エ) | 液面計等の撤去・破損・機能不良 | |
| (オ) | 注入口、計量口の破損 | |
| (K) タンクの以外取扱い設備 | (ア) | 地盤の沈下・亀裂・破損 |
| (イ) | 取扱い設備の基礎架台破損、腐食・固定不良 | |
| (ウ) 設備本体 | (1) 加熱設備の亀裂・破損・変形・腐食・機能不良・接合不良 | |
| (2) 冷却設備の亀裂・破損・変形・腐食・機能不良・接合不良 | ||
| (3) ポンプ設備の亀裂・破損・変形・腐食・機能不良・接合不良 | ||
| (4) その他の設備の亀裂・破損・変形・腐食・機能不良・接合不良 | ||
| (5) その他 | ||
| (エ) 配管 | (1) 亀裂・破損・変形・腐食・塗装剥離・接合不良・支持物不良 | |
| (2) 緩衝装置の亀裂・破損・腐食・接合部ゆるみ | ||
| (3) その他 | ||
| (オ) 弁等 | (1) 撤去・破損・パッキン不良・接合部ゆるみ・材質不適 | |
| (2) 点検箱の撤去・破損・パッキン不良・接合部ゆるみ・材質不適 | ||
| (3) その他 | ||
| (カ) 安全装置等 | (1) 温度計の撤去・破損・機能不良 | |
| (2) 圧力計の撤去・破損・機能不良 | ||
| (3) 温度制御装置の撤去・破損・機能不良 | ||
| (4) 保冷装置の撤去・破損・機能不良 | ||
| (5) 不活性ガス封入装置の撤去・破損・機能不良 | ||
| (6) その他の安全装置の撤去・破損・機能不良 | ||
| (L) 電気設備 | (ア) 電気設備 | (1) 受、変電設備の撤去・損傷・機能不良・絶縁不良・接地不良 |
| (2) 配電盤、制御盤の撤去・損傷・機能不良・絶縁不良・接地不良 | ||
| (3) コンセントの撤去・損傷・機能不良・絶縁不良・接地不良 | ||
| (4) 電動機の撤去・損傷・機能不良・絶縁不良・接地不良 | ||
| (5) 照明設備の撤去・損傷・機能不良・絶縁不良・接地不良 | ||
| (6) その他の設備の撤去・損傷・機能不良・絶縁不良・接地不良 | ||
| (イ) | 配線の撤去・損傷・絶縁不良・構造不良 | |
| (ウ) | 静電気除去装置の撤去・損傷・機能不良 | |
| (エ) | 避雷設備の撤去・損傷・機能不良 | |
| (M) 消火設備 | (1) 第1種消火設備の撤去・機能不良・破損・電源不良 | |
| (2) 第2種消火設備の撤去・機能不良・破損・電源不良 | ||
| (3) 第3種消火設備の撤去・機能不良・破損・電源不良 | ||
| (4) 第4、5種消火設備の撤去・失効・損傷・機能不良・その他 | ||
| (5) その他 | ||
| (N) 警報設備 | (1) 撤去 | |
| (2) 失効 | ||
| (3) 破損・腐食・機能不良 | ||
| (4) 電源遮断・非常電源不良 | ||
| (5) 未警戒 | ||
| (6) その他 | ||
別記4―4(第22条関係)
危険物施設着眼項目
(屋内タンク貯蔵所)
| 別 | 区分 | 査察項目 |
| (A) 基本管理 | (ア) 許可 | (1) 無許可貯蔵 |
| (2) 無許可取扱い | ||
| (イ) 無許可変更 | (1) 建築物主要構造部 | |
| (2) 貯蔵取扱い設備、機器(タンク等) | ||
| (3) 貯蔵取扱い設備、機器(付属設備) | ||
| (4) 危険物配管、弁等 | ||
| (5) 電気設備 | ||
| (6) 消火設備 | ||
| (7) 警報設備 | ||
| (8) その他の設備、機器等 | ||
| (ウ) 予防規程 | (1) 未作成 | |
| (2) 未修正 | ||
| (3) 内容不適 | ||
| (4) 遵守義務違反 | ||
| (5) その他 | ||
| (エ) 保安管理 | (1) 危険物取扱者の保安講習未受講 | |
| (2) 無資格者による取扱い | ||
| (3) 危険物保安監督者の未選任 | ||
| (4) 危険物保安監督者の選任解任届未届 | ||
| (5) 定期点検未実施 | ||
| (6) 定期点検記録簿未作成 | ||
| (7) 定期点検記録保存なし | ||
| (8) 定期点検記録内容不適 | ||
| (B) 共通管理 | (1) 許可届出以外の危険物の貯蔵取扱い(品名、数量、倍数) | |
| (2) みだりな火気の使用 | ||
| (3) 係員以外のみだりな人の出入り | ||
| (4) 危険物の廃棄、屑、かす等の処理方法 | ||
| (5) 遮光、換気、温度、湿度、圧力監視不適 | ||
| (6) 漏れ、あふれ、飛散防止措置不適 | ||
| (7) 変質防止措置不適 | ||
| (8) 類ごとの共通事項 | ||
| (9) その他の管理(整理清掃不適) | ||
| (10) その他 | ||
| (C) 貯蔵管理 | (1) 弁等の閉鎖等(注入口、計量口、元弁) | |
| (2) アルキルアルミニウム等の取扱い(不活性ガス未封入) | ||
| (3) アセトアルデヒド等の取扱い(不活性ガス未封入) | ||
| (4) その他 | ||
| (H) 建築物等・ポンプ室含 | (ア) 主要構造部 | (1) 壁の撤去・破損・変形・構造不適 |
| (2) 柱の撤去・破損・変形・構造不適 | ||
| (3) 床の撤去・破損・変形・構造不適 | ||
| (4) はりの撤去破損・変形・構造不適 | ||
| (5) 屋根の撤去破損・変形・構造不適 | ||
| (6) 延焼の恐れのある外壁の撤去・破損・変形・構造不適 | ||
| (イ) 出入口等 | (1) 防火戸の機能障害 | |
| (2) 破損 | ||
| (3) 変形 | ||
| (4) 構造不適 | ||
| (5) その他 | ||
| (ウ) 流出防止 | (1) 敷居、囲いの撤去・破損・変形・構造不適 | |
| (2) 排水溝の撤去・破損・変更・構造不適 | ||
| (3) ためますの撤去・破損・変更・構造不適 | ||
| (4) その他 | ||
| (エ) 採光等 | (1) 採光の撤去・破損・変形・構造不適・機能不良 | |
| (2) 照明の撤去・破損・変形・構造不適・機能不良 | ||
| (3) その他 | ||
| (オ) 換気設備等 | (1) 換気設備の撤去・破損・構造不適・機能不良 | |
| (2) 排出設備の撤去・破損・構造不適・機能不良 | ||
| (3) 通風冷房設備の撤去・破損・構造不適・機能不良 | ||
| (4) ダクトの撤去・破損・構造不適・機能不良 | ||
| (5) ダンパーの撤去・破損・構造不適・機能不良 | ||
| (6) その他 | ||
| (カ) 標識等 | (1) 標識の撤去・破損・不鮮明・記載内容不適 | |
| (2) 掲示板の撤去・破損・不鮮明・記載内容不適 | ||
| (3) その他 | ||
| (J) タンク | (ア) 基礎等 | (1) 基礎の沈下・破損・腐食・固定不良 |
| (2) 地盤の沈下・破損・腐食・固定不良 | ||
| (3) 架台の沈下・破損・腐食・固定不良 | ||
| (4) その他 | ||
| (イ) 本体 | (1) 亀裂、破損 | |
| (2) 変形、腐食 | ||
| (3) 塗装剥離 | ||
| (ウ) 通気管 | (1) 通気管の撤去・亀裂・破損・腐食・固定不良・機能不良 | |
| (2) 安全装置の撤去・亀裂・破損・腐食・固定不良・機能不良 | ||
| (3) 引火防止装置の撤去・亀裂・破損・腐食・固定不良・機能不良 | ||
| (4) その他 | ||
| (エ) | 液面計等の撤去・破損・機能不良 | |
| (オ) | 注入口、計量口の破損 | |
| (K) タンク以外の取扱い設備 | (ア) | 取扱い設備の基礎、架台破損、腐食・固定不良 |
| (イ) 設備本体 | (1) 加熱設備の亀裂・破損・変形・腐食・機能不良・接合部ゆるみ | |
| (2) 冷却設備の亀裂・破損・変形・腐食・機能不良・接合部ゆるみ | ||
| (3) ポンプ設備の亀裂・破損・変形・腐食・機能不良・接合部ゆるみ | ||
| (4) その他の設備の亀裂・破損・変形・腐食・機能不良・接合部ゆるみ | ||
| (5) その他 | ||
| (ウ) 配管等 | (1) 塗装剥離・腐食・亀裂・破損・接合部のゆるみ | |
| (2) 支持物構造不適 | ||
| (3) 電気防食不適 | ||
| (4) 緩衝装置の腐食・亀裂・破損・接合部のゆるみ | ||
| (エ) 弁等 | (1) 弁の撤去・破損・パッキン不良・接合部ゆるみ・材質不適 | |
| (2) 点検箱の撤去・破損・パッキン不良・接合部ゆるみ・材質不適 | ||
| (3) その他 | ||
| (オ) 安全装置等 | (1) 温度計の撤去・破損・機能不良 | |
| (2) 圧力計の撤去・破損・機能不良 | ||
| (3) 保冷装置の撤去・破損・機能不良 | ||
| (4) 不活性ガス封入装置の撤去・破損・機能不良 | ||
| (5) その他の安全装置の撤去・破損・機能不良 | ||
| (6) その他 | ||
| (L) 電気設備 | (ア) 電気設備 | (1) 受、変電設備の撤去・損傷・機能不良・絶縁不良・接地不良 |
| (2) 配電盤、制御盤の撤去・損傷・機能不良・絶縁不良・接地不良 | ||
| (3) コンセントの撤去・損傷・機能不良・絶縁不良・接地不良 | ||
| (4) 電動機の撤去・損傷・機能不良・絶縁不良・接地不良 | ||
| (5) 照明設備の撤去・損傷・機能不良・絶縁不良・接地不良 | ||
| (6) その他の設備の撤去・損傷・機能不良・絶縁不良・接地不良 | ||
| (イ) | 配線の撤去・損傷・絶縁不良・構造不良 | |
| (ウ) | 静電気除去装置の撤去・損傷・機能不良 | |
| (エ) | その他 | |
| (M) 消火設備 | (1) 第1種消火設備の撤去・機能不良・破損・電源不良 | |
| (2) 第2種消火設備の撤去・機能不良・破損・電源不良 | ||
| (3) 第3種消火設備の撤去・機能不良・破損・電源不良 | ||
| (4) 第4、5種消火設備の撤去・失効・損傷・機能不良・その他 | ||
| (5) その他 | ||
| (N) 警報設備 | (1) 撤去 | |
| (2) 失効 | ||
| (3) 破損・腐食・機能不良 | ||
| (4) 電源遮断・非常電源不良 | ||
| (5) 未警戒 | ||
別記4―5(第22条関係)
危険物施設着眼項目
(地下タンク貯蔵所)
| 別 | 区分 | 査察項目 |
| (A) 基本管理 | (ア) 許可 | (1) 無許可貯蔵 |
| (2) 無許可取扱い | ||
| (イ) 無許可変更 | (1) 建築物主要構造部 | |
| (2) 貯蔵取扱い設備、機器(タンク等) | ||
| (3) 貯蔵取扱い設備、機器(付属設備) | ||
| (4) 危険物配管、弁等 | ||
| (5) 電気設備 | ||
| (6) 消火設備 | ||
| (7) 警報設備 | ||
| (8) その他の設備、機器等 | ||
| (ウ) 保安管理 | (1) 危険物取扱者の保安講習未受講 | |
| (2) 無資格者による取扱い | ||
| (3) 危険物保安監督者の未選任 | ||
| (4) 危険物保安監督者の選任解任届未届 | ||
| (5) 定期点検未実施 | ||
| (6) 定期点検記録簿未作成 | ||
| (7) 定期点検記録保存なし | ||
| (8) 定期点検記録内容不適 | ||
| (B) 共通管理 | (1) 許可届出以外の危険物の貯蔵取扱い(品名、数量、倍数) | |
| (2) みだりな火気の使用 | ||
| (3) 係員以外のみだりな人の出入り | ||
| (4) 危険物の廃棄、屑、かす等の処理方法 | ||
| (5) 遮光、換気、温度、湿度、圧力監視 | ||
| (6) 漏れ、あふれ、飛散防止措置 | ||
| (7) 変質防止措置 | ||
| (8) 容器の亀裂、破損、腐食、材質不適、転倒落下等 | ||
| (9) その他の管理(整理清掃不適) | ||
| (10) 類ごとの共通事項 | ||
| (C) 貯蔵管理 | (1) 弁等の閉鎖等(注入口、計量口、元弁) | |
| (2) アルキルアルミニウム等の取扱い(不活性ガス未封入) | ||
| (3) アセトアルデヒド等の取扱い(不活性ガス未封入) | ||
| (4) その他 | ||
| (H) 建築物等・ポンプ室含む | (ア) 主要構造部 | (1) 壁の撤去・破損・変形・構造不適 |
| (2) 柱の撤去・破損・変形・構造不適 | ||
| (3) 床の撤去・破損・変形・構造不適 | ||
| (4) はりの撤去・破損・変形・構造不適 | ||
| (5) 屋根の撤去・破損・変形・構造不適 | ||
| (6) その他 | ||
| (イ) 出入口等 | (1) 防火戸の機能障害 | |
| (2) 破損 | ||
| (3) 変形 | ||
| (4) 構造不適 | ||
| (5) その他 | ||
| (ウ) 流出防止 | (1) 敷居、囲いの撤去・破損・変形・構造不適 | |
| (2) 排水溝の撤去・破損・変形・構造不適 | ||
| (3) ためますの撤去・破損・変形・構造不適 | ||
| (4) 油分離装置の撤去・破損・変形・構造不適 | ||
| (5) その他 | ||
| (エ) 採光等 | (1) 採光の撤去・破損・変形・構造不適・機能不良 | |
| (2) 照明の撤去・破損・変形・構造不適・機能不良 | ||
| (3) その他 | ||
| (オ) 換気設備等 | (1) 換気設備の撤去・破損・構造不適・機能不良 | |
| (2) 排出設備の撤去・破損・構造不適・機能不良 | ||
| (3) 通風冷房設備の撤去・破損・構造不適・機能不良 | ||
| (4) ダクトの撤去・破損・構造不適・機能不良 | ||
| (5) ダンパーの撤去・破損・構造不適・機能不良 | ||
| (6) その他 | ||
| (カ) 標識等 | (1) 標識の撤去・破損・不鮮明・記載内容不適 | |
| (2) 掲示板の撤去・破損・不鮮明・記載内容不適 | ||
| (3) その他 | ||
| (J) タンク | (ア) 基礎等 | (1) ふたの沈下・破損 |
| (2) その他 | ||
| (イ) 本体 | (1) 亀裂、破損 | |
| (2) 変形、腐食 | ||
| (3) 塗装剥離 | ||
| (ウ) 通気管 | (1) 通気管の撤去・亀裂・破損・腐食・固定不良・機能不良 | |
| (2) 安全装置の撤去・亀裂・破損・腐食・固定不良・機能不良 | ||
| (3) 引火防止装置の撤去・亀裂・破損・腐食・固定不良・機能不良 | ||
| (4) 可燃性蒸気回収装置の撤去・亀裂・破損・腐食・固定不良・機能不良 | ||
| (5) その他 | ||
| (エ) | 液面計等の撤去・破損・機能不良 | |
| (オ) | 注入口、計量口の破損 | |
| (カ) | 漏洩検知管の開蓋不良・つまり・破損・撤去・機能不良 | |
| (キ) | 漏れ検知装置の破損・撤去・機能不良 | |
| (K) タンク以外の取扱い設備 | (ア) | 地盤面の沈下・亀裂・破損 |
| (イ) | 取扱い設備の基礎、架台破損、腐食・固定不良 | |
| (ウ) 設備本体 | (1) 加熱設備の亀裂・破損・変形・腐食・機能不良・接合不良 | |
| (2) 冷却設備の亀裂・破損・変形・腐食・機能不良・接合不良 | ||
| (3) ポンプ設備の亀裂・破損・変形・腐食・機能不良・接合不良 | ||
| (4) その他の設備の亀裂・破損・変形・腐食・機能不良・接合不良 | ||
| (5) その他 | ||
| (エ) 配管 | (1) 亀裂・破損・変形・腐食・塗装剥離・接合不良・支持物不良 | |
| (2) 緩衝装置の亀裂・破損・腐食・接合部ゆるみ | ||
| (3) その他 | ||
| (オ) 弁等 | (1) 撤去・破損・パッキン不良・接合部ゆるみ・材質不適 | |
| (2) 点検箱の撤去・破損・パッキン不良・接合部ゆるみ・材質不適 | ||
| (3) その他 | ||
| (カ) 安全装置等 | (1) 温度計の撤去・破損・機能不良 | |
| (2) 圧力計の撤去・破損・機能不良 | ||
| (3) 保冷装置の撤去・破損・機能不良 | ||
| (4) 不活性ガス封入装置の撤去・破損・機能不良 | ||
| (5) その他の安全装置の撤去・破損・機能不良 | ||
| (6) その他 | ||
| (L) 電気設備 | (ア) 電気設備 | (1) 配電盤、制御盤の損傷・機能不良・絶縁不良・接地不良 |
| (2) コンセントの損傷・機能不良・絶縁不良・接地不良 | ||
| (3) 電動機の損傷・機能不良・絶縁不良・接地不良 | ||
| (4) 照明設備の損傷・機能不良・絶縁不良・接地不良 | ||
| (5) その他の設備の損傷・機能不良・絶縁不良・接地不良 | ||
| (6) その他 | ||
| (イ) | 配線の撤去・損傷・絶縁不良・構造不良 | |
| (ウ) | 静電気除去装置の撤去・損傷・機能不良 | |
| (エ) | その他 | |
| (M) 消火設備 | (1) 第5種消火設備の撤去・失効・損傷・機能不良・その他 | |
| (2) その他 | ||
| (N) 警報設備 | (1) 撤去 | |
| (2) 失効 | ||
| (3) 破損・腐食・機能不良 | ||
| (4) 電源遮断・非常電源不良 | ||
| (5) 未警戒 | ||
別記4―6(第22条関係)
危険物施設着眼項目
(簡易タンク貯蔵所)
| 別 | 区分 | 査察項目 |
| (A) 基本管理 | (ア) 許可 | (1) 無許可貯蔵 |
| (2) 無許可取扱い | ||
| (イ) 無許可変更 | (1) 建築物主要構造部 | |
| (2) 貯蔵取扱い設備、機器(タンク等) | ||
| (3) 貯蔵取扱い設備、機器(付属設備) | ||
| (4) 危険物配管、弁等 | ||
| (5) 電気設備 | ||
| (6) 消火設備 | ||
| (7) 警報設備 | ||
| (8) その他の設備、機器等 | ||
| (ウ) 保安管理 | (1) 危険物取扱者の保安講習未受講 | |
| (2) 無資格者による取扱い | ||
| (3) 危険物保安監督者の未選任 | ||
| (4) 危険物保安監督者の選任解任届未届 | ||
| (B) 共通管理 | (1) 許可届出以外の危険物の貯蔵取扱い(品名、数量、倍数) | |
| (2) みだりな火気の使用 | ||
| (3) 係員以外のみだりな人の出入り | ||
| (4) 危険物の廃棄、屑、かす等の処理方法 | ||
| (5) 遮光、換気、温度、湿度、圧力監視不適 | ||
| (6) 漏れ、あふれ、飛散防止措置不適 | ||
| (7) 変質防止措置不適 | ||
| (8) 類ごとの共通事項 | ||
| (9) その他の管理(整理清掃不適) | ||
| (10) その他 | ||
| (C) 貯蔵管理 | (1) 弁等の閉鎖等(注入口、計量口、元弁) | |
| (2) その他 | ||
| (F) | 保有空地不確保 | |
| (H) 建築物等・ポンプ室含む | (ア) 主要構造部 | (1) 壁の撤去・破損・変形・構造不適 |
| (2) 柱の撤去・破損・変形・構造不適 | ||
| (3) 床の撤去・破損・変形・構造不適 | ||
| (4) はりの撤去・破損・変形・構造不適 | ||
| (5) 屋根の撤去・破損・変形・構造不適 | ||
| (6) 延焼のおそれのある外壁の撤去・破損・変形・構造不適 | ||
| (イ) 出入口等 | (1) 防火戸の機能障害 | |
| (2) 破損 | ||
| (3) 変形 | ||
| (4) 構造不適 | ||
| (5) その他 | ||
| (ウ) 流出防止 | (1) 敷居、囲いの撤去・破損・変形・構造不適 | |
| (2) 排水溝の撤去・破損・変形・構造不適 | ||
| (3) ためますの撤去・破損・変形・構造不適 | ||
| (4) 油分離装置の撤去・破損・変形・構造不適 | ||
| (5) その他 | ||
| (エ) 採光等 | (1) 採光の撤去・破損・変形・構造不適・機能不良 | |
| (2) 照明の撤去・破損・変形・構造不適・機能不良 | ||
| (3) その他 | ||
| (オ) 換気設備等 | (1) 換気設備の撤去・破損・構造不適・機能不良 | |
| (2) 排出設備の撤去・破損・構造不適・機能不良 | ||
| (3) ダクトの撤去・破損・構造不適・機能不良 | ||
| (4) ダンパーの撤去・破損・構造不適・機能不良 | ||
| (5) その他 | ||
| (カ) 標識等 | (1) 標識の撤去・破損・不鮮明・記載内容不適 | |
| (2) 掲示板の撤去・破損・不鮮明・記載内容不適 | ||
| (3) その他 | ||
| (J) タンク | (ア) 基礎等 | (1) 架台の沈下・破損・腐食・固定不良 |
| (2) 固定装置の沈下・破損・腐食・固定不良 | ||
| (3) その他 | ||
| (イ) 本体 | (1) 亀裂、破損 | |
| (2) 変形、腐食 | ||
| (3) 塗装剥離 | ||
| (ウ) 通気管 | (1) 通気管の撤去・亀裂・破損・腐食・固定不良 | |
| (2) 安全装置の撤去・亀裂・破損・腐食・固定不良 | ||
| (3) 引火防止装置の撤去・亀裂・破損・腐食・固定不良 | ||
| (4) その他 | ||
| (エ) | その他 | |
| (K) タンク以外の取扱い設備 | (ア) | 地盤面の沈下・亀裂・破損・水はけ |
| (イ) | 設備の基礎架台破損・腐食・固定不良・機能不良 | |
| (ウ) 設備本体 | (1) 給油設備の亀裂・破損・変形・腐食・機能不良・接合ゆるみ | |
| (2) 注油設備の亀裂・破損・変形・腐食・機能不良・接合ゆるみ | ||
| (3) ポンプ設備の亀裂・破損・変形・腐食・機能不良・接合ゆるみ | ||
| (4) その他の設備の亀裂・破損・変形・腐食・機能不良・接合ゆるみ | ||
| (5) その他 | ||
| (エ) 配管 | (1) 塗装剥離・腐食亀裂・破損・結合ゆるみ | |
| (2) 亀裂・破損・結合部ゆるみ | ||
| (3) その他 | ||
| (オ) 弁等 | (1) 弁の撤去・破損 | |
| (2) パッキン不良・接合部ゆるみ・材質不適 | ||
| (3) その他 | ||
| (L) 電気設備 | (ア) 電気設備 | (1) 配電盤、制御盤の損傷・機能不良・絶縁不良・接地不良 |
| (2) コンセントの損傷・機能不良・絶縁不良・接地不良 | ||
| (3) 電動機の損傷・機能不良・絶縁不良・接地不良 | ||
| (4) 照明設備の損傷・機能不良・絶縁不良・接地不良 | ||
| (5) その他の設備の損傷・機能不良・絶縁不良・接地不良 | ||
| (6) その他 | ||
| (イ) | 配線の撤去・損傷・絶縁不良・構造不良 | |
| (ウ) | 静電気除去装置の撤去・損傷・機能不良 | |
| (エ) | その他 | |
| (M) 消火設備 | (1) 第5種消火設備の撤去・失効・損傷・機能不良・その他 | |
| (2) その他 | ||
| (N) 警報設備 | (1) 撤去 | |
| (2) 失効 | ||
| (3) 破損・腐食・機能不良 | ||
| (4) 電源遮断・非常電源不良 | ||
| (5) 未警戒 | ||
別記4―7(第22条関係)
危険物施設着眼項目
(屋外貯蔵所)
| 別 | 区分 | 査察項目 |
| (A) 基本管理 | (ア) 許可 | (1) 無許可貯蔵 |
| (2) 無許可取扱い | ||
| (イ) 無許可変更 | (1) 貯蔵取扱い設備、機器 | |
| (2) 貯蔵取扱い設備、機器(付属設備) | ||
| (3) 電気設備 | ||
| (4) 消火設備 | ||
| (5) 警報設備 | ||
| (6) その他の設備、機器等 | ||
| (ウ) 予防規程 | (1) 未作成 | |
| (2) 未修正 | ||
| (3) 内容不適 | ||
| (4) 遵守義務違反 | ||
| (5) その他 | ||
| (エ) 保安管理 | (1) 危険物取扱者の保安講習未受講 | |
| (2) 無資格者による取扱い | ||
| (3) 危険物保安監督者の未選任 | ||
| (4) 危険物保安監督者の選任解任届未届 | ||
| (5) 定期点検未実施 | ||
| (6) 定期点検記録簿未作成 | ||
| (7) 定期点検記録保存なし | ||
| (8) 定期点検記録内容不適 | ||
| (B) 共通管理 | (1) 許可届出以外の危険物の貯蔵取扱い(品名、数量、倍数) | |
| (2) みだりな火気の使用 | ||
| (3) 係員以外のみだりな人の出入り | ||
| (4) 危険物の廃棄、屑、かす等の処理方法 | ||
| (5) 遮光 | ||
| (6) 漏れ、あふれ、飛散防止措置不適 | ||
| (7) 変質防止措置不適 | ||
| (8) 容器の亀裂、破損、腐食、材質不適、転倒落下等 | ||
| (9) その他の管理(整理清掃不適) | ||
| (10) 類ごとの共通事項 | ||
| (C) 貯蔵管理 | (1) 容器の不適・表示なし・表示不適・収納の基準不適 | |
| (2) 危険物以外物品同時貯蔵・異類危険物同一貯蔵 | ||
| (3) 貯蔵間隔不適 | ||
| (4) 積み重ね高さ不適・貯蔵高さ不適(架台) | ||
| (5) その他 | ||
| (E) 保安距離 | (1) 保安距離不足 | |
| (2) 代替防火塀破損・高さ不足・長さ不足 | ||
| (3) 保有空地不確保 | ||
| (4) その他 | ||
| (H) 建築物等 | (ア) | さくの撤去・破損・変形・構造不適・高さ不足・長さ不足 |
| (イ) 流出防止 | (1) 囲い撤去・破損・変形・構造不適 | |
| (2) 排水溝の撤去・破損・変形・構造不適 | ||
| (3) 油分離装置の撤去・破損・変形・構造不適 | ||
| (4) その他 | ||
| (ウ) 標識等 | (1) 標識の撤去・破損・不鮮明・記載内容不適 | |
| (2) 掲示板の撤去・破損・不鮮明・記載内容不適 | ||
| (3) その他 | ||
| (I) 地盤等 | (1) 地盤の沈下・亀裂・破損・水はけ | |
| (2) 架台の基礎の沈下・亀裂・破損 | ||
| (3) 架台の破損・腐食・固定不良 | ||
| (4) その他 | ||
| (L) 電気設備 | (ア) 電気設備 | (1) 配電盤、制御盤の撤去・損傷・機能不良・絶縁不良・接地不良 |
| (2) コンセントの撤去・損傷・機能不良・絶縁不良・接地不良 | ||
| (3) 電動機の撤去・損傷・機能不良・絶縁不良・接地不良 | ||
| (4) 照明設備の撤去・損傷・機能不良・絶縁不良・接地不良 | ||
| (5) その他の設備の撤去・損傷・機能不良・絶縁不良・接地不良 | ||
| (6) その他 | ||
| (イ) | 配線の撤去・損傷・絶縁不良・構造不良 | |
| (ウ) | その他 | |
| (M) 消火設備 | (1) 第1種消火設備の撤去・機能不良・破損・電源不良 | |
| (2) 第2種消火設備の撤去・機能不良・破損・電源不良 | ||
| (3) 第3種消火設備の撤去・機能不良・破損・電源不良 | ||
| (4) 第4、5種消火設備の撤去・失効・損傷・機能不良・その他 | ||
| (5) その他 | ||
| (N) 警報設備 | (1) 撤去 | |
| (2) 失効 | ||
| (3) 破損・腐食・機能不良 | ||
| (4) 電源遮断・非常電源不良 | ||
| (5) 未警戒 | ||
別記4―8(第22条関係)
危険物施設着眼項目
(給油取扱所(屋外))
| 別 | 区分 | 査察項目 |
| (A) 基本管理 | (ア) 許可 | (1) 無許可貯蔵 |
| (2) 無許可取扱い | ||
| (イ) 無許可変更 | (1) 建築物主要構造部 | |
| (2) 貯蔵取扱い設備、機器(タンク等) | ||
| (3) 貯蔵取扱い設備、機器(付属設備) | ||
| (4) 危険物配管、弁等 | ||
| (5) 電気設備 | ||
| (6) 消火設備 | ||
| (7) 警報設備 | ||
| (8) その他の設備、機器等 | ||
| (ウ) 予防規程 | (1) 未作成 | |
| (2) 未修正 | ||
| (3) 内容不適 | ||
| (4) 遵守義務違反 | ||
| (5) その他 | ||
| (エ) 保安管理 | (1) 危険物取扱者の保安講習未受講 | |
| (2) 無資格者による取扱い | ||
| (3) 危険物保安監督者の未選任 | ||
| (4) 危険物保安監督者の選任解任届未届 | ||
| (5) 定期点検未実施 | ||
| (6) 定期点検記録簿未作成 | ||
| (7) 定期点検記録保存なし | ||
| (8) 定期点検記録内容不適 | ||
| (B) 共通管理 | (1) 許可届出以外の危険物の貯蔵取扱い(品名、数量、倍数) | |
| (2) みだりな火気の使用 | ||
| (3) 係員以外のみだりな人の出入り | ||
| (4) 危険物の廃棄、屑、かす等の処理方法 | ||
| (5) 遮光、換気、温度、湿度、圧力監視不適 | ||
| (6) 漏れ、あふれ、飛散防止措置不適 | ||
| (7) 変質防止措置不適 | ||
| (8) 容器の亀裂、破損、腐食、材質不適、転倒落下等 | ||
| (9) その他の管理(整理清掃不適) | ||
| (10) 類ごとの共通事項 | ||
| (C) 貯蔵管理 | (1) 弁等の閉鎖等(注入口、計量口、元弁) | |
| (2) その他 | ||
| (D) 取扱管理 | (ア) | 詰替時の収納方法不適 |
| (イ) | 洗浄の換気不適・洗浄廃液処理不適 | |
| (ウ) 給油・注油 | (1) 固定給油設備以外による給油 | |
| (2) 空地よりはみ出したまま給油、注油 | ||
| (3) 専用タンクへ注油中の給油、注油 | ||
| (4) 専用タンクへ注油時移動貯蔵タンク停車位置不適 | ||
| (5) 給油、注油中のみだりな駐車 | ||
| (6) 販売等場所不適 | ||
| (7) 業務外時出入り防止措置不適 | ||
| (8) その他 | ||
| (F) 空地等 | (1) 給油空地不確保 | |
| (2) 注油空地不確保 | ||
| (3) 業務範囲の用途不適 | ||
| (4) 業務範囲の面積制限不適 | ||
| (5) その他 | ||
| (H) 建築物等・ポンプ室含む | (ア) 主要構造部 | (1) 壁の撤去・破損・変形・構造不適 |
| (2) 柱の撤去・破損・変形・構造不適 | ||
| (3) 床の撤去・破損・変形・構造不適 | ||
| (4) はりの撤去・破損・変形・構造不適 | ||
| (5) 屋根の撤去・破損・変形・構造不適 | ||
| (6) 延焼の恐れのある外壁の撤去・破損・変形・構造不適 | ||
| (イ) へい | (1) 撤去・破損・変形 | |
| (2) 構造不適・高さ不足・長さ不足 | ||
| (3) その他 | ||
| (ウ) 出入口等 | (1) 防火戸の機能障害 | |
| (2) 破損 | ||
| (3) 変形 | ||
| (4) 構造不適 | ||
| (5) その他 | ||
| (エ) 流出防止 | (1) 敷居、囲いの撤去・破損・変形・構造不適 | |
| (2) 排水溝の撤去・破損・変形・構造不適 | ||
| (3) ためますの撤去・破損・変形・構造不適 | ||
| (4) 油分離装置の撤去・破損・変形・構造不適 | ||
| (5) その他 | ||
| (オ) 採光等 | (1) 採光の撤去・破損・変形・構造不適・機能不良 | |
| (2) 照明の撤去・破損・変形・構造不適・機能不良 | ||
| (3) その他 | ||
| (カ) 換気設備等 | (1) 換気設備の撤去・破損・構造不適・機能不良 | |
| (2) 排出設備の撤去・破損・構造不適・機能不良 | ||
| (3) ダクトの撤去・破損・構造不適・機能不良 | ||
| (4) タンパーの撤去・破損・構造不適・機能不良 | ||
| (5) その他 | ||
| (キ) 標識等 | (1) 標識の撤去・破損・不鮮明・記載内容不適 | |
| (2) 掲示板の撤去・破損・不鮮明・記載内容不適 | ||
| (3) 表示(品目)撤去・破損・不鮮明・記載内容不適 | ||
| (4) その他 | ||
| (J) タンク | 各タンク形態に応じた区分の当該着眼点によること | |
| (K) タンク以外の取扱い設備 | (ア) | 地盤面の沈下・亀裂・破損 |
| (イ) | 取扱設備の基礎、架台の破損、腐食、固定不良 | |
| (ウ) 設備本体 | (1) 消費設備の亀裂・破損・変形・腐食・機能不良・撤去・ゆるみ | |
| (2) 給油設備の亀裂・破損・変形・腐食・機能不良・撤去・ゆるみ | ||
| (3) 注油設備の亀裂・破損・変形・腐食・機能不良・撤去・ゆるみ | ||
| (4) ポンプ設備の亀裂・破損・変形・腐食・機能不良・撤去・ゆるみ | ||
| (5) その他の設備の亀裂・破損・変形・腐食・機能不良・撤去・ゆるみ | ||
| (エ) 配管 | (1) 塗装剥離・腐食・亀裂・破損・接合部のゆるみ | |
| (2) 支持物構造不適 | ||
| (3) 電気防食不適 | ||
| (オ) 弁等 | (1) 弁の撤去・破損・パッキン不良・接合部ゆるみ・材質不適 | |
| (2) 点検箱の撤去・破損・パッキン不良・接合部ゆるみ・材質不適 | ||
| (3) その他 | ||
| (L) 電気設備 | (ア) 電気設備 | (1) 受、変電設備の撤去・損傷・機能不良・絶縁不良・接地不良 |
| (2) 配電盤、制御盤の撤去・損傷・機能不良・絶縁不良・接地不良 | ||
| (3) コンセントの撤去・損傷・機能不良・絶縁不良・接地不良 | ||
| (4) 電動機の撤去・損傷・機能不良・絶縁不良・接地不良 | ||
| (5) 照明設備の撤去・損傷・機能不良・絶縁不良・接地不良 | ||
| (6) その他の設備の撤去・損傷・機能不良・絶縁不良・接地不良 | ||
| (イ) | 配線の撤去・損傷・絶縁不良・構造不良 | |
| (ウ) | 静電気除去装置の撤去・損傷・機能不良 | |
| (エ) | その他 | |
| (M) 消火設備 | (1) 第4種消火設備の撤去・失効・損傷・機能不良・その他 | |
| (2) 第5種消火設備の撤去・失効・損傷・機能不良・その他 | ||
| (3) その他 | ||
| (N) 警報設備 | (1) 撤去 | |
| (2) 失効 | ||
| (3) 破損・腐食・機能不良 | ||
| (4) 電源遮断・非常電源不良 | ||
| (5) 未警戒 | ||
| (O) 避難設備 | (1) 撤去 | |
| (2) 失効 | ||
| (3) 破損・腐食・機能不良 | ||
| (4) 電源遮断・非常電源不良 | ||
| (5) 未警戒 | ||
別記4―9(第22条関係)
危険物施設着眼項目
(一般取扱所)
| 別 | 区分 | 査察項目 |
| (A) 基本管理 | (ア) 許可 | (1) 無許可貯蔵 |
| (2) 無許可取扱い | ||
| (イ) 無許可変更 | (1) 建築物主要構造部 | |
| (2) 貯蔵取扱い設備、機器(タンク等) | ||
| (3) 貯蔵取扱い設備、機器(付属設備) | ||
| (4) 危険物配管、弁等 | ||
| (5) 電気設備 | ||
| (6) 消火設備 | ||
| (7) 警報設備 | ||
| (8) その他の設備、機器等 | ||
| (ウ) 予防規程 | (1) 未作成 | |
| (2) 未修正 | ||
| (3) 内容不適 | ||
| (4) 遵守義務違反 | ||
| (5) その他 | ||
| (エ) 保安管理 | (1) 危険物取扱者の保安講習未受講 | |
| (2) 無資格者による取扱い | ||
| (3) 危険物保安監督者の未選任 | ||
| (4) 危険物保安監督者の選任解任届未届 | ||
| (5) 定期点検未実施 | ||
| (6) 定期点検記録簿未作成 | ||
| (7) 定期点検記録保存なし | ||
| (8) 定期点検記録内容不適 | ||
| (B) 共通管理 | (1) 許可届出以外の危険物の貯蔵取扱い(品名、数量、倍数) | |
| (2) みだりな火気の使用 | ||
| (3) 係員以外のみだりな人の出入り | ||
| (4) 危険物の廃棄、屑、かす等の処理方法 | ||
| (5) 遮光、換気、温度、湿度、圧力監視不適 | ||
| (6) 漏れ、あふれ、飛散防止措置不適 | ||
| (7) 変質防止措置不適 | ||
| (8) 容器の亀裂、破損、腐食、材質不適、転倒落下等 | ||
| (9) その他の管理(整理清掃不適) | ||
| (10) 類ごとの共通事項 | ||
| (C) 貯蔵管理 | (1) 弁等の閉鎖等(注入口・計量口・元弁) | |
| (2) 防油堤の管理(水抜き口、堤内滞油、堤内滞水等) | ||
| (3) その他 | ||
| (D) 取扱管理 | (1) 詰替時の収納方法不適 | |
| (2) 詰替場所不適 | ||
| (3) 吹き付け場所不適 | ||
| (4) 焼き入れ温度管理不適 | ||
| (5) 染色、洗浄の換気不適 | ||
| (6) 染色、洗浄の廃液処理不適 | ||
| (7) アルキルアルミニウム等の取扱い(不活性ガス未封入) | ||
| (8) アセトアルデヒド等の取扱い(不活性ガス未封入) | ||
| (9) その他 | ||
| (E) 保安距離 | (1) 保安距離不足 | |
| (2) 代替防火塀破損 | ||
| (3) 代替防火塀高さ不足 | ||
| (4) 代替防火塀長さ不足 | ||
| (5) その他 | ||
| (F) 保有空地 | (1) 保有空地不確保 | |
| (2) 空地内に建築物、工作物在り | ||
| (3) 代替防火隔壁破損 | ||
| (4) 代替防火隔壁構造不適 | ||
| (5) その他 | ||
| (H) 建築物等 | (ア) 主要構造部 | (1) 壁の撤去・破損・変形・構造不適 |
| (2) 柱の撤去・破損・変形・構造不適 | ||
| (3) 床の撤去・破損・変形・構造不適 | ||
| (4) はりの撤去・破損・変形・構造不適 | ||
| (5) 屋根の撤去・破損・変形・構造不適 | ||
| (6) 延焼の恐れのある外壁の撤去・破損・変形・構造不適 | ||
| (イ) へい | (1) 撤去 | |
| (2) 破損 | ||
| (3) 変形 | ||
| (4) 構造不適・高さ、長さ不足 | ||
| (ウ) 出入口 | (1) 防火戸の機能障害 | |
| (2) 破損 | ||
| (3) 変形 | ||
| (4) 構造不適 | ||
| (5) その他 | ||
| (エ) 流出防止 | (1) 敷居、囲いの撤去・破損・変形・構造不適 | |
| (2) 排水溝の撤去・破損・変形・構造不適 | ||
| (3) ためますの撤去・破損・変形・構造不適 | ||
| (4) 油分離装置の撤去・破損・変形・構造不適 | ||
| (5) その他 | ||
| (オ) 採光等 | (1) 採光の撤去・破損・変形・構造不適・機能不良 | |
| (2) 照明の撤去・破損・変形・構造不適・機能不良 | ||
| (3) その他 | ||
| (カ) 換気設備等 | (1) 換気設備の撤去・破損・構造不適・機能不良 | |
| (2) 排出設備の撤去・破損・構造不適・機能不良 | ||
| (3) 通風冷房設備の撤去・破損・構造不適・機能不良 | ||
| (4) ダクトの撤去・破損・構造不適・機能不良 | ||
| (5) タンパーの撤去・破損・構造不適・機能不良 | ||
| (6) その他 | ||
| (キ) 標識等 | (1) 標識の撤去・破損・不鮮明・記載内容不適 | |
| (2) 掲示板の撤去・破損・不鮮明・記載内容不適 | ||
| (3) その他 | ||
| (J) タンク | 各タンク形態に応じた区分の当該着眼点によること | |
| (K) タンク以外の取扱設備 | (1) 地盤面の沈下・亀裂・破損 | |
| (2) 取扱設備の基礎、架台の破損・腐食・固定不良 | ||
| (3) その他 | ||
| (ア) 製造等設備本体 | (1) 消費設備の亀裂・破損・腐食・変形・機能不良・撤去・ゆるみ | |
| (2) 加熱設備の亀裂・破損・腐食・変形・機能不良・撤去・ゆるみ | ||
| (3) 冷却設備の亀裂・破損・腐食・変形・機能不良・撤去・ゆるみ | ||
| (4) 乾燥設備の亀裂・破損・腐食・変形・機能不良・撤去・ゆるみ | ||
| (5) 給油設備の亀裂・破損・腐食・変形・機能不良・撤去・ゆるみ | ||
| (6) 注油設備の亀裂・破損・腐食・変形・機能不良・撤去・ゆるみ | ||
| (7) ポンプ設備の亀裂・破損・腐食・変形・機能不良・撤去・ゆるみ | ||
| (8) その他の設備の亀裂・破損・腐食・変形・機能不良・撤去・ゆるみ | ||
| (イ) 配管 | (1) 塗装剥離・腐食・亀裂・破損・接合部のゆるみ | |
| (2) 支持物構造不適 | ||
| (3) 電気防食不適 | ||
| (ウ) 弁等 | (1) 弁の撤去・破損・パッキン不良・接合部のゆるみ・材質不適 | |
| (2) 点検箱撤去・破損・パッキン不良・接合部のゆるみ・材質不適 | ||
| (3) その他 | ||
| (エ) 安全装置等 | (1) 温度計の撤去・破損・機能不良 | |
| (2) 圧力計の撤去・破損・機能不良 | ||
| (3) 温度制御装置の撤去・破損・機能不良 | ||
| (4) 圧力安全装置の撤去・破損・機能不良 | ||
| (5) 保冷装置の撤去・破損・機能不良 | ||
| (6) 不活性ガス封入装置の撤去・破損・機能不良 | ||
| (7) その他の安全装置の撤去・破損・機能不良 | ||
| (L) 電気設備 | (ア) 電気設備 | (1) 受、変電設備の撤去・損傷・機能不良・絶縁不良・接地不良 |
| (2) 配電盤、制御盤の撤去・損傷・機能不良・絶縁不良・接地不良 | ||
| (3) コンセントの撤去・損傷・機能不良・絶縁不良・接地不良 | ||
| (4) 電動機の撤去・損傷・機能不良・絶縁不良・接地不良 | ||
| (5) 照明設備の撤去・損傷・機能不良・絶縁不良・接地不良 | ||
| (6) その他の設備の撤去・損傷・機能不良・絶縁不良・接地不良 | ||
| (イ) | 配線の撤去・損傷・絶縁不良・構造不良 | |
| (ウ) | 静電除去装置の撤去・損傷・機能不良 | |
| (エ) | 避雷設備の撤去・損傷・機能不良 | |
| (M) 消火設備 | (1) 第1種消火設備の撤去・機能不良・破損・電源不良 | |
| (2) 第2種消火設備の撤去・機能不良・破損・電源不良 | ||
| (3) 第3種消火設備の撤去・機能不良・破損・電源不良 | ||
| (4) 第4、5種消火設備の撤去・失効・損傷・機能不良・その他 | ||
| (5) その他 | ||
| (N) 警報設備 | (1) 撤去 | |
| (2) 失効 | ||
| (3) 破損・腐食・機能不良 | ||
| (4) 電源遮断・非常電源不良 | ||
| (5) 未警戒 | ||
別記5(第22条関係)
警防査察の着眼項目
| 内容 | 適用条項 | |||||||||
| 建築物等 | 防火区画 | 防火戸 | 閉鎖不良 | 建基令112 | ||||||
| 構造不適 | 建基令112 | |||||||||
| 障害物による閉鎖障害 | 条例47、48 | |||||||||
| シャッター | 間隔不良 | 建基令112 | ||||||||
| 構造不適 | 建基令112 | |||||||||
| 障害物による閉鎖障害 | 条例47、48 | |||||||||
| 壁床 | 構造不適 | 建基令112 | ||||||||
| 配管、ダクト、貫通部埋戻し不完全 | 建基令112 | |||||||||
| 階段 | 避難障害 | 障害物による避難障害 | 条例47、48 | |||||||
| 防火戸 | 開閉不良 | 建基令123 | ||||||||
| 構造不適 | 建基令123 | |||||||||
| 障害物による閉鎖障害 | 条例47、48 | |||||||||
| シャッター | 開閉不良 | 建基令123 | ||||||||
| 構造不適 | 建基令123 | |||||||||
| 障害物による閉鎖障害 | 条例47、48 | |||||||||
| 壁床 | 構造不適 | 建基令123 | ||||||||
| 配管、ダクト、貫通部埋戻し不完全 | 建基令123 | |||||||||
| 排煙設備 | 排煙口閉鎖 | 建基令123 | ||||||||
| 非常用エレベーター | 乗降ロビー内障害物 | 建基令129の13の3 | ||||||||
| バルコニー等 | バルコニー使用障害 | |||||||||
| 固定はしご使用障害 | ||||||||||
| 避難橋使用障害 | 令25 | |||||||||
| 屋上広場 | 出入口施錠 | |||||||||
| 避難障害物 | ||||||||||
| 非常用照明装置 | 照明器具破損 | 建基令126の5 | ||||||||
| 警報・消火設備等 | 点検報告等 | 点検未報告 | 法17の3の3 | |||||||
| 自動火災報知設備 | 受信機 | 電源しゃ断 | 令21 | |||||||
| 音響停止 | 令21 | |||||||||
| 警戒区域一覧図未掲出 | 令21 | |||||||||
| 屋内消火栓設備 | ホース・筒先撤去 | 令11 | ||||||||
| 止水弁閉鎖 | 令11 | |||||||||
| 止水弁・逆止弁の設置位置図なし | ||||||||||
| スプリンクラー設備 | 送水口 | 破損・変形 | 令12 | |||||||
| パッキン老化および撤去 | 令12 | |||||||||
| 標識撤去および汚損 | 令12 | |||||||||
| 止水弁閉鎖 | 令12 | |||||||||
| 止水弁・逆止弁の設置位置図なし | ||||||||||
| 連結散水設備 | 送水口 | 破損、変形 | 令28の2 | |||||||
| パッキン老朽および撤去 | 令28の2 | |||||||||
| 標識撤去および汚損 | 令28の2 | |||||||||
| 送水区域、選択弁等の系統図なし | ||||||||||
| 連結送水管 | 送水口 | 破損、変形 | 令29 | |||||||
| パッキン老朽および撤去 | 令29 | |||||||||
| 標識撤去および汚損 | 令29 | |||||||||
| 放水口 | 破損、変形 | 令29 | ||||||||
| 標識撤去および汚損 | 令29 | |||||||||
| 止水弁、逆止弁の設置位置図なし | ||||||||||
| 消防用水 | 採水口 | 破損、変形 | 令27 | |||||||
| パッキン老朽および撤去 | 令27 | |||||||||
| 標識撤去および汚損 | 令27 | |||||||||
| 連絡装置 | 破損、変形 | 令27 | ||||||||
| 標識撤去および汚損 | 令27 | |||||||||
| 消防活動上必要な施設等 | 点検報告等 | 点検未報告 | 法17の3の3 | |||||||
| 排煙設備 | 手動開放装置、操作障害物 | 令28 | ||||||||
| 手動解放装置破損および変形 | 令28 | |||||||||
| 非常コンセント設備 | 非常コンセント破損および変形 | 令29の2 | ||||||||
| 標識撤去および汚損 | 令29の2 | |||||||||
| 無線通信補助設備 | 無線機接続端子破損および変形 | 令29の3 | ||||||||
| 接続用同軸ケーブル破損および変形または撤去 | 令29の3 | |||||||||
| 標識撤去および汚損 | 令29の3 | |||||||||
| 非常用の進入口 | 開口部構造不適および開放障害 | 建基令126の7 | ||||||||
| はしご架てい障害 | 建基令126の7 | |||||||||
| 防火管理 | 防火管理者 | 防火管理者未選任 | 法8 | |||||||
| 消防計画未作成、未提出 | 令4 | |||||||||
| 自衛消防組織 | 自衛消防隊未設置 | 令4 | ||||||||
別記6(第37条関係)
会場管理計画の計画事項
| 第1 火災予防 | |
| 1 危険物品の持込み規制 | |
| 2 裸火使用および喫煙行為の管理 | |
| 3 火を使用する設備、器具の管理 | |
| 4 消防用設備等の管理 | |
| 5 その他必要な事項 | |
| 第2 避難誘導体制 | |
| 1 収容人員と入場券等の販売数 | |
| 2 避難誘導員の確保と配置状況または自主警備体制 | |
| 3 避難に関する施設(出入口、通路、廊下、階段等)の管理 | |
| 4 その他必要な事項 | |
| 第3 通報、初期消火体制 | |
| 1 場内および消防機関への通報者の指定 | |
| 2 消火器および屋内消火栓等の活用による消火従事者の指定 | |
| 3 その他必要な事項 | |
| 第4 応急救護体制 | |
| 第5 会場管理組織 | |
様式第3号
削除
様式第4号
削除
様式第8号
削除


